GM Service Manual Online
For 1990-2009 cars only
Makes
🢒
Pontiac
🢒
2003
🢒
Sunfire
🢒 Controls and Indicators-Domestic
Controls and Indicators-Domestic
Controls and Indicators - Domestic
Master Electrical Component List
Exterior Lighting Systems Description and Operation
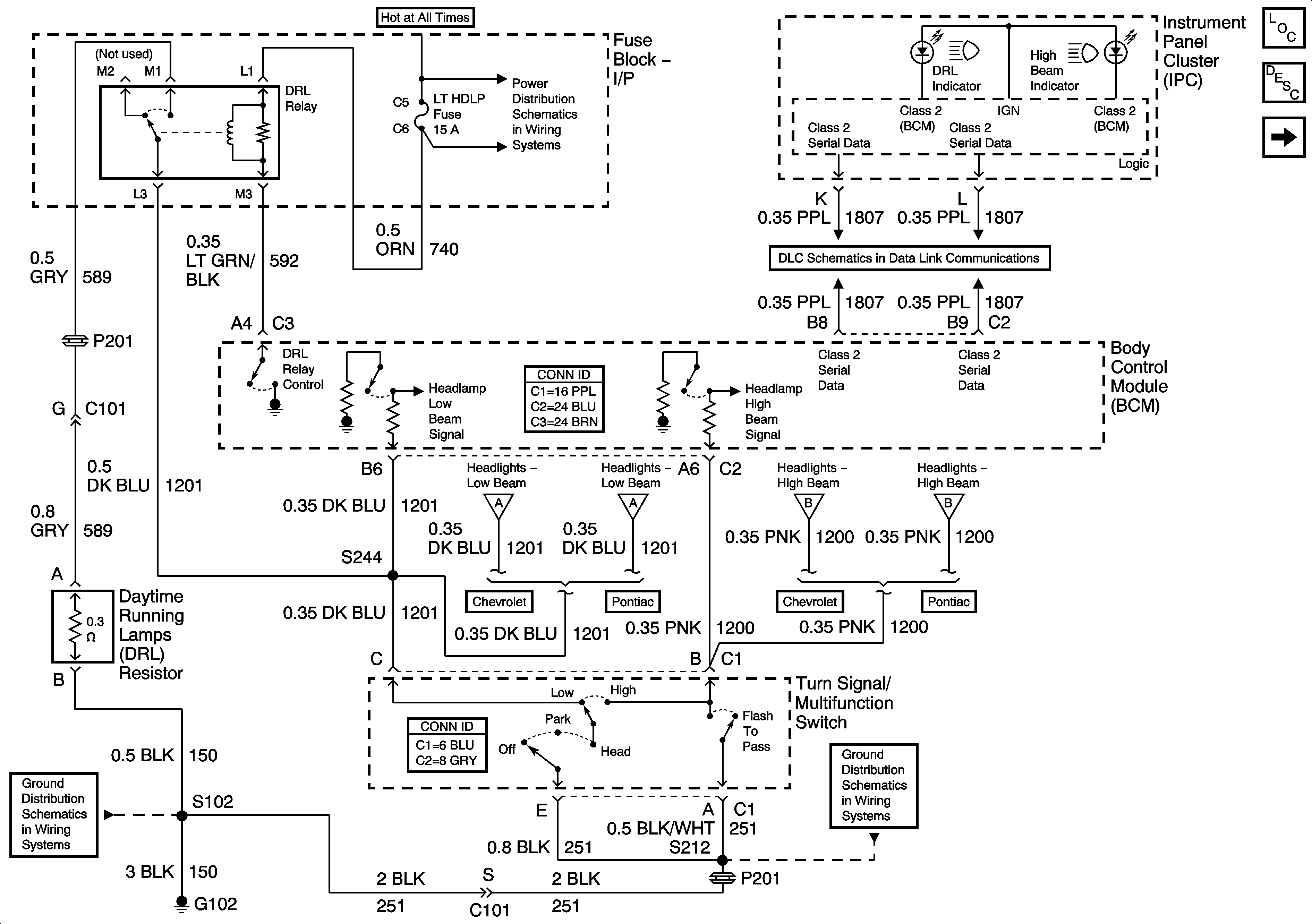
Headlights - Pontiac
Fuse Block-I/P CIG, HORN, LT HDLP, CLSTR, EXT LP, FOG Fuses, and HDLP Circuit Breaker
Data Link Communications
Headlights - Pontiac
Headlights - Pontiac
Headlights - Pontiac
Headlights - Pontiac
G102
Fuse Block-I/P F/P-INJ Fuse