GM Service Manual Online
For 1990-2009 cars only
Makes
🢒
Pontiac
🢒
2007
🢒
Torrent
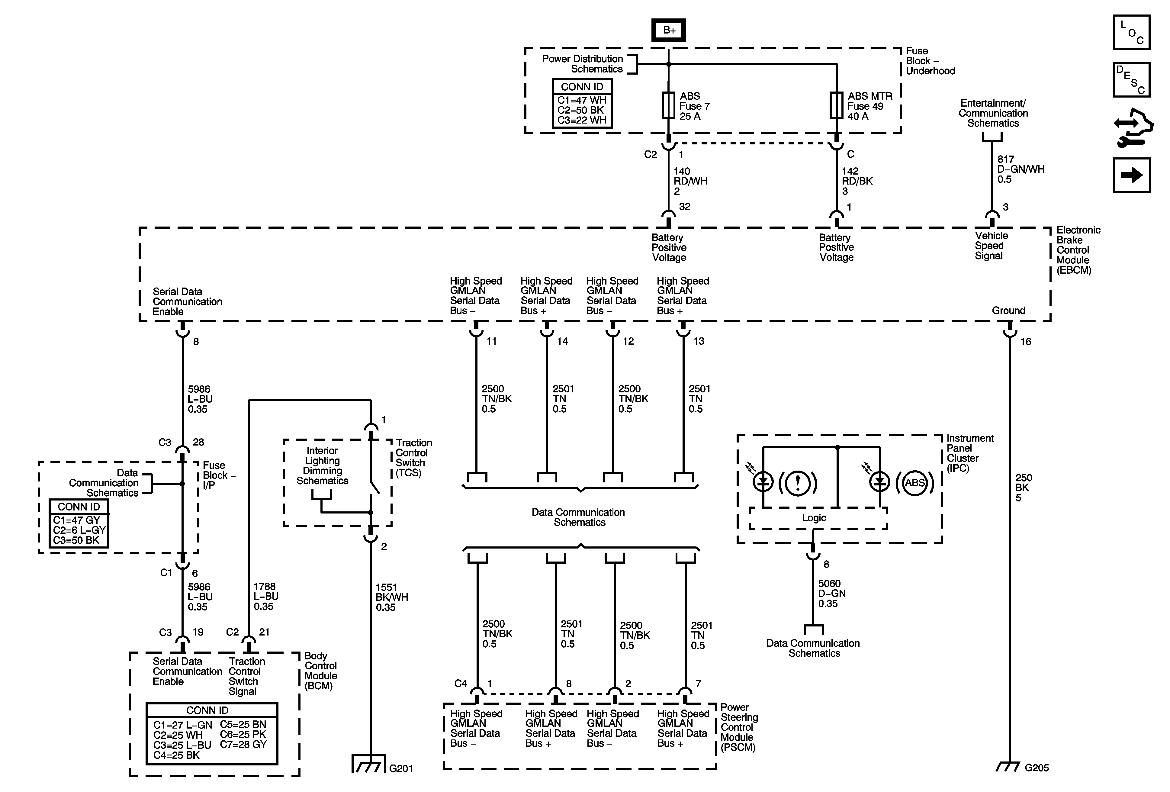
🢒 Serial Data, Traction Switch, and Instrument Panel
Serial Data, Traction Switch, and Instrument Panel
Serial Data, Traction Switch, and Instrument Panel
Master Electrical Component List
ABS Description and Operation
Control Module References
Wheel Speed Sensors
B+ BUS - 1 of 2
Radio w/U65 - 1 of 2
Communication Enable
High Speed GMLAN
Low Speed GMLAN
G201