GM Service Manual Online
For 1990-2009 cars only
Makes
🢒
Pontiac
🢒
1998
🢒
Trans Sport Ext.
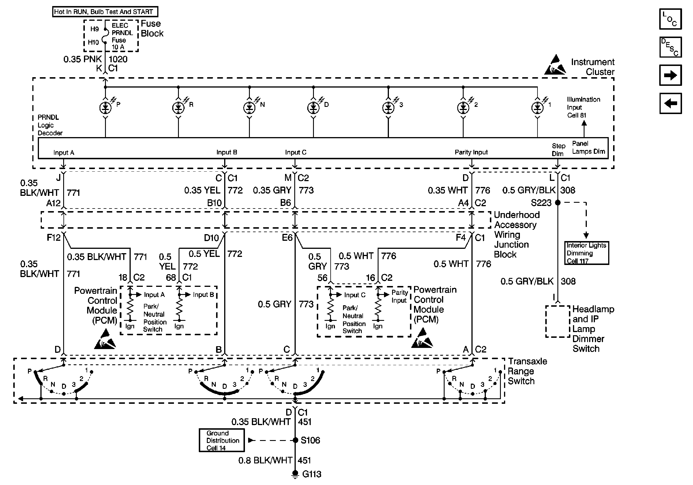
🢒 Cell 81: Transaxle Range Switch
Cell 81: Transaxle Range Switch
Cell 81: Transaxle Range Switch
Instrument Cluster Components
Instrument Cluster Circuit Description
Cell 81: Sliding Door Jamb Switches, Liftgate Lock, Door Locks
Cell 81: Headlamp and IP Lamp Dimmer Switch
Cell 117: Headlamp and IP Lamp Dimmer Switch, Driver Information Display
Handling ESD Sensitive Parts Notice
Handling ESD Sensitive Parts Notice
Handling ESD Sensitive Parts Notice
Cell 14: G100, G111 and G113