GM Service Manual Online
For 1990-2009 cars only
Makes
🢒
Pontiac
🢒
2003
🢒
Vibe - FWD
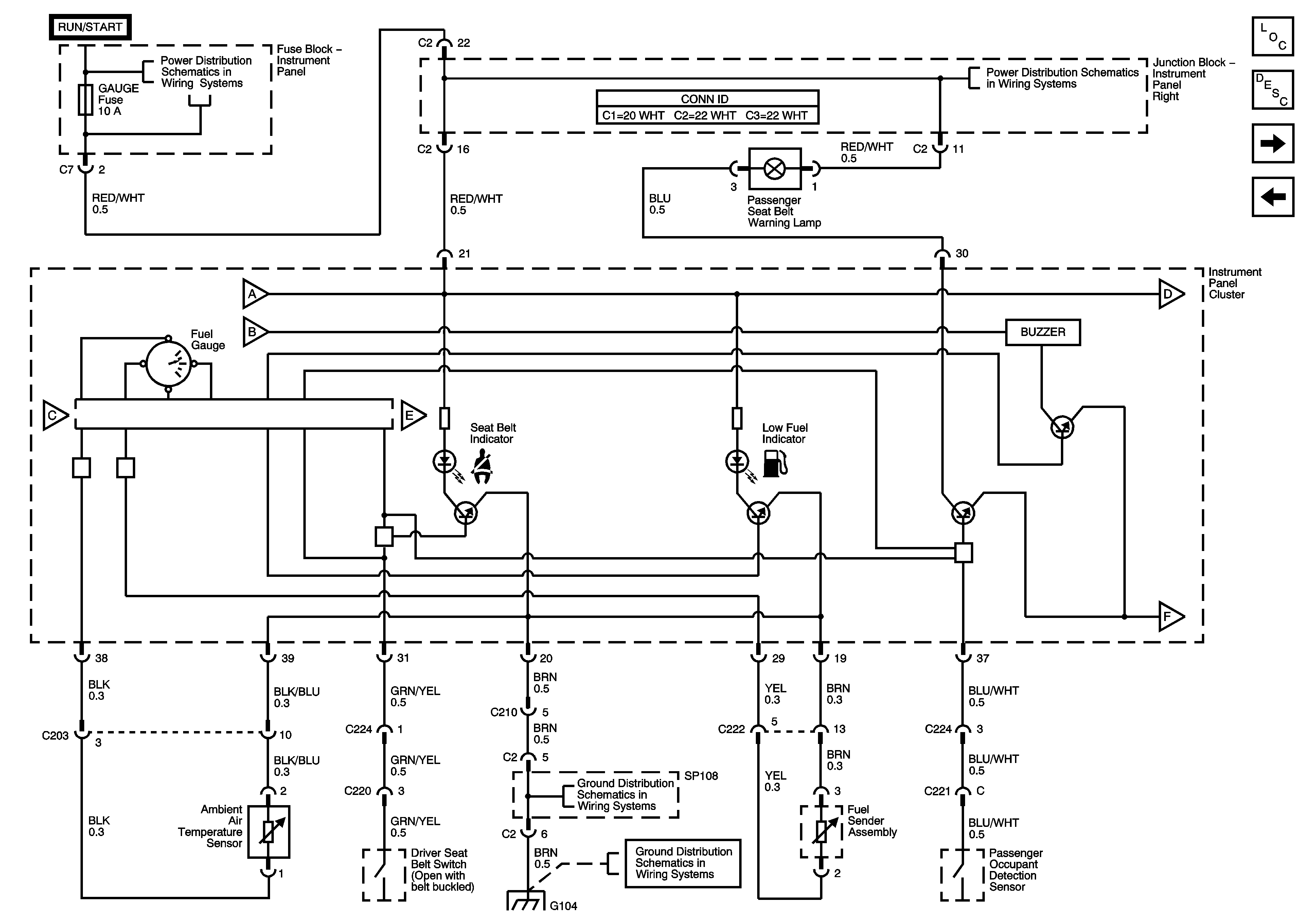
🢒 Fuel Gauge, Seat Belt, Low Fuel Indicators and Seat Belt Buzzer
Fuel Gauge, Seat Belt, Low Fuel Indicators and Seat Belt Buzzer
Fuel Gauge, Seat Belt, Low Fuel Indicators and Seat Belt Buzzer
Master Electrical Component List
IP Illumination, Low Washer Fluid, Oil Pressure Indicators
High Beam, Door Open Indicators and ECT Gauge
WASH, RR WIP, WIPER, ECU-IG, GAUGE, HEATER, and DEF Fuses
Heater Relay, Right Instrument Panel Junction Block
SP107, SP108 and G104