GM Service Manual Online
For 1990-2009 cars only
Makes
🢒
Pontiac
🢒
2005
🢒
Wave
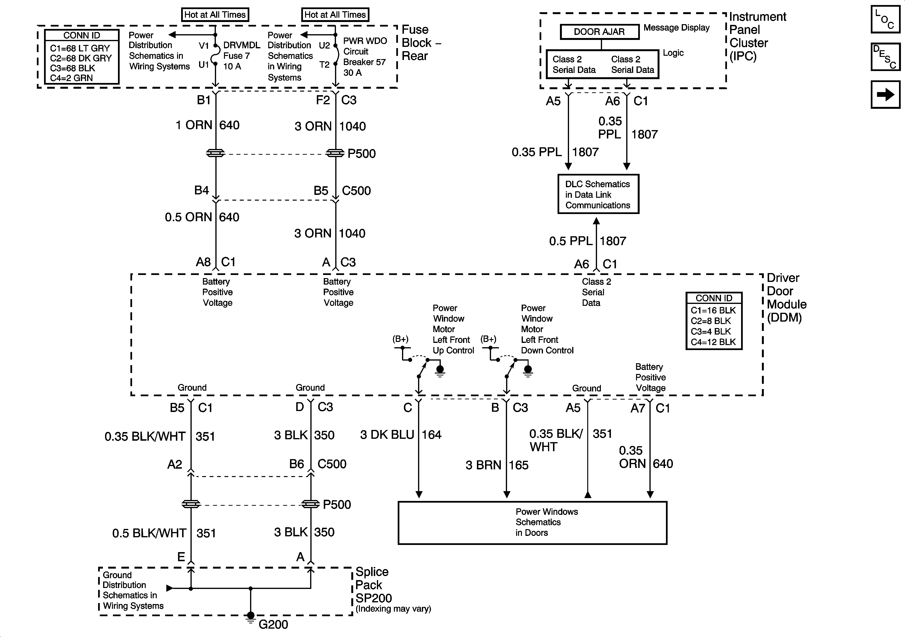
🢒 DDM Power and Ground
DDM Power and Ground
DDM Power and Ground
Master Electrical Component List
Power Door Locks Description and Operation
PDM Power and Ground
HVAC BATT, DRV MDL, PASS MDL, and RRDRMDL Fuses
PWR WDO and PWR SEAT Circuit Breakers
Serial Data Class 2
G200
Left Front Door