GM Service Manual Online
For 1990-2009 cars only
Makes
🢒
Saturn
🢒
2003
🢒
L200/LW200
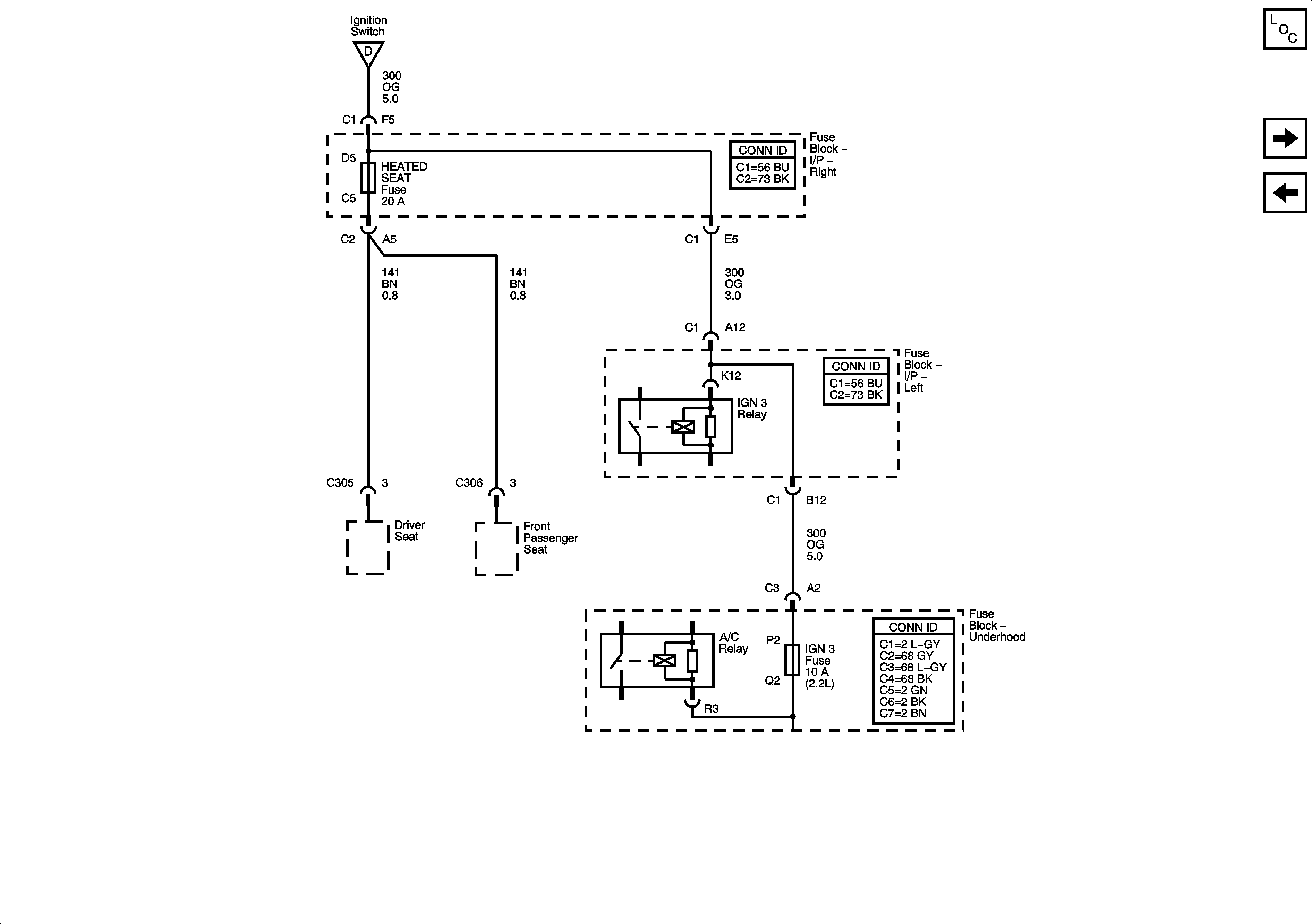
🢒 Fuse Block-Underhood: IGN3; Fuse Block-Right I/P: Heated Seat
Fuse Block-Underhood: IGN3; Fuse Block-Right I/P: Heated Seat
Fuse Block-Underhood : IGN3 . Fuse Block-Right I/P : Heated Seat
Master Electrical Component List
Fuse Block-Underhood Fuses: IP BATT RT FUse Block- Right I/P Fuses: Prev Amp, Door Locks, Body, Fog Lamps
Fuse Block-Right I/P: Rear Wiper/Sunroof Fuse Block-Left I/P: Wiper, BTS1/BCM/Mirror, Radio
Fuse Block-Underhood : IGN1/2, IGN0 and IGN0/3/CR - Ignition Switch