GM Service Manual Online
For 1990-2009 cars only
Makes
🢒
Saturn
🢒
2005
🢒
L300/LW300
🢒 Cruise Control
Cruise Control
Master Electrical Component List
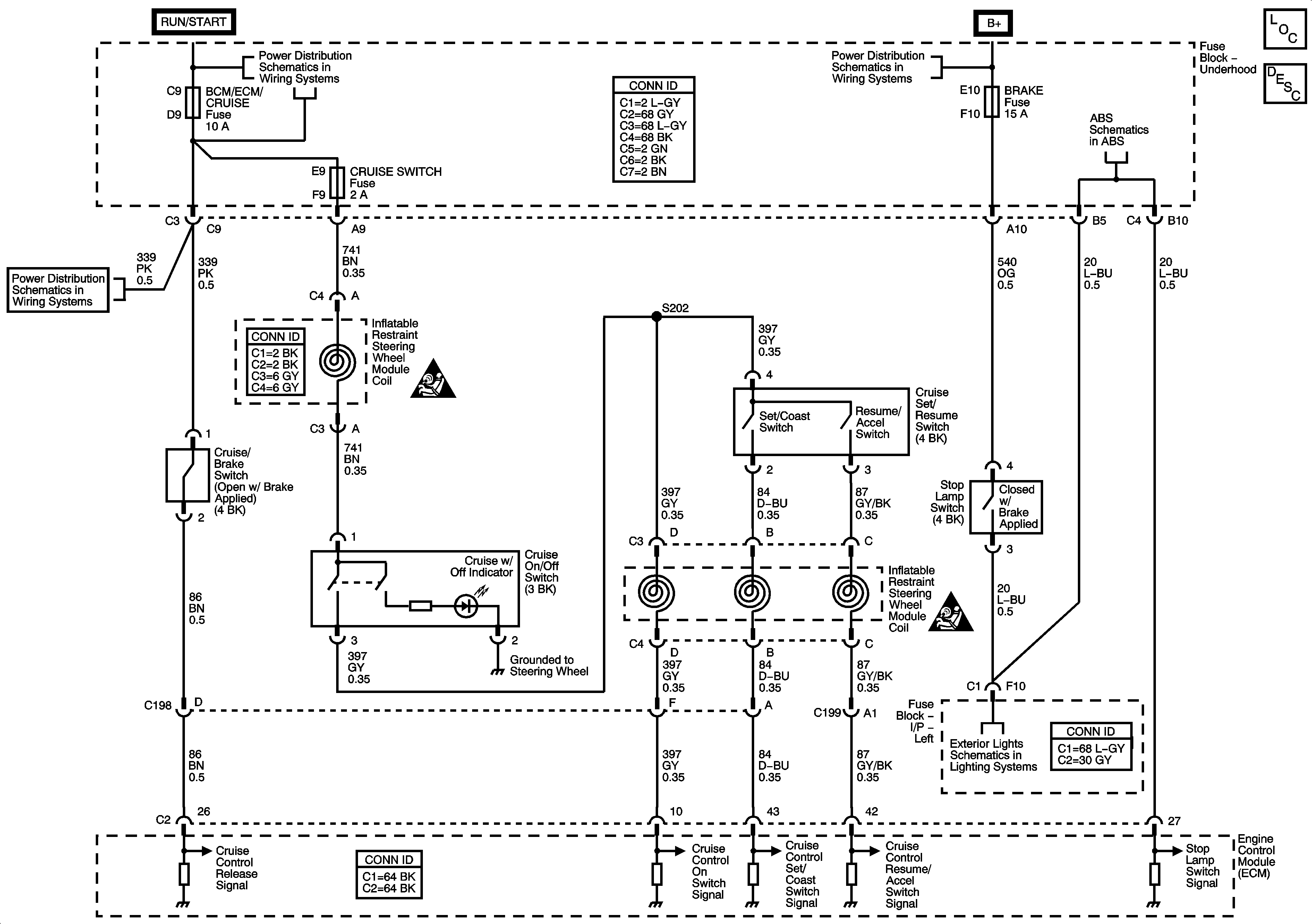
Cruise Control Description and Operation L81
Module, Power, Ground, Serial Data, and Switches
BACKUP/TURN, BCM/ECM/CRUISE, CRUISE SW, and IGN 1 Fuses
Fuse Block - Underhood Bus
BACKUP/TURN, BCM/ECM/CRUISE, CRUISE SW, and IGN 1 Fuses
SIR Caution for Zoning
SIR Caution for Zoning
Stop Lamps