GM Service Manual Online
For 1990-2009 cars only
Makes
🢒
Saturn
🢒
2003
🢒
VUE - FWD
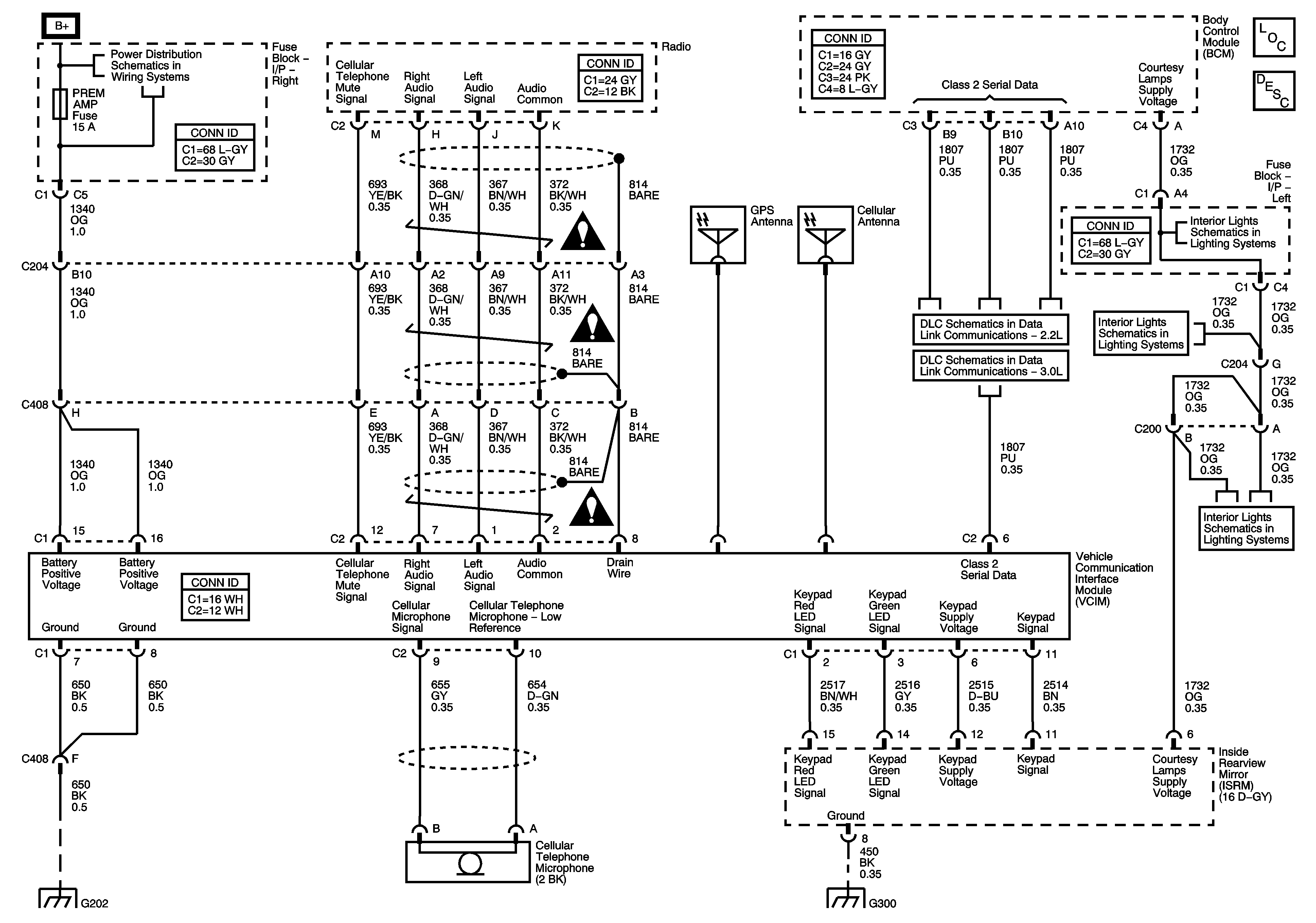
🢒 Onstar Schematics
Onstar Schematics
Master Electrical Component List
OnStar Description and Operation
Fuse Block-Underhood : IP BATT RT - Fuse Block-Right I/P : Prem Amp, Door Lock, Body and Fog lamp
Cellular Communication Schematic Icons
Cellular Communication Schematic Icons
Cellular Communication Schematic Icons
2.2L
3.0L
Interior LIghts Schematics- Sedan w/ UE1
Interior LIghts Schematics- Sedan w/ UE1
Interior LIghts Schematics- Sedan w/ UE1
G202 (UE1)
G300