GM Service Manual Online
For 1990-2009 cars only
Makes
🢒
Buick
🢒
2000
🢒
Regal
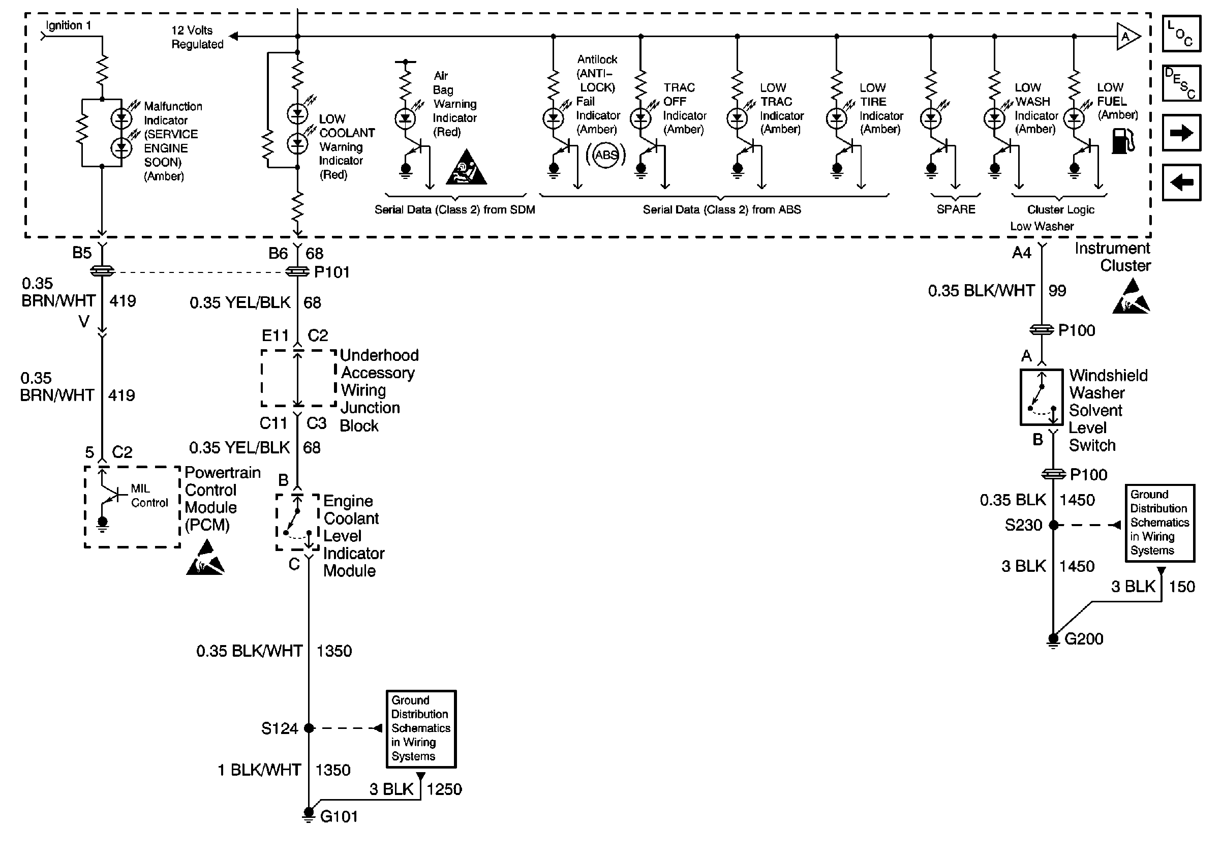
🢒 IPC Class 2 Serial Data MIL Outputs and Engine Coolant Level Indicator Input
IPC Class 2 Serial Data MIL Outputs and Engine Coolant Level Indicator Input
IPC Class 2 Serial Data MIL Outputs and Engine Coolant Level Indicator Input
Instrument Panel, Gages, and Console Component Views
Instrument Cluster Circuit Description
IPC Class 2 Serial Data MIL Outputs and Brake Fluid Level Indicator Input
IPC Turn Signal Input, Headlamp Switch Input and High Beam Indicator Input
Handling ESD Sensitive Parts Notice
Handling ESD Sensitive Parts Notice
G101
G200
SIR Caution