GM Service Manual Online
For 1990-2009 cars only
Makes
🢒
Buick
🢒
2000
🢒
Regal (China)
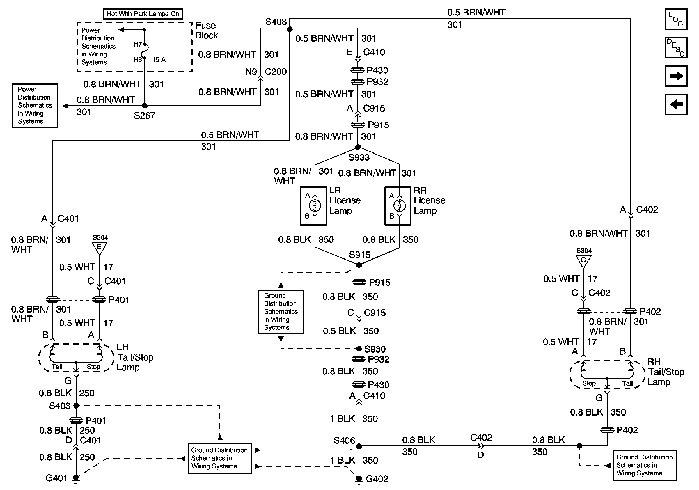
🢒 Tail/Stop and Rear License Lamps
Tail/Stop and Rear License Lamps
Tail/Stop and Rear License Lamps
Fuse Block, UAWJB Radio and Cluster
Fuse Block, UAWJB Radio and Cluster
Turn Signal Switch, Stop Lamp Switch, CHMSL, and Hazard Lamp/Turn SIGNAl FLAsher
G402
G402
Turn Signal Switch, Stop Lamp Switch, CHMSL, and Hazard Lamp/Turn SIGNAl FLAsher
G402
Lighting Systems Components
Exterior Lights Circuit Description
Front Park/Turn Signal Lamps and Cornering Lamps
Cluster, Headlamp Switch, Automatic Headlamp Control Module, Side Reapeater and Rear Turn Lamps