GM Service Manual Online
For 1990-2009 cars only
Makes
🢒
Buick
🢒
2001
🢒
Regal (China)
🢒 1 of 2
1 of 2
1 of 2
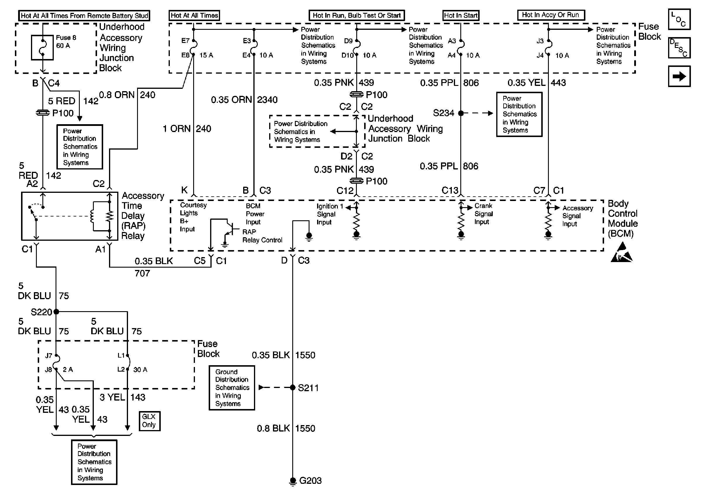
GLX: RAP Relay, UAWJB, Ignition Switch and Fuse Block
Fuse Block and Rear Lights
G203
Battery, UAWJB and Fuse Block
Fuse Block, UAWJB, PCM and BCM
UAWJB, Ignition Switch and Fuse Block
Fuse Block, Outside Rearview Mirrors and PCM
GL: RAP Relay, UAWJB, Ignition Switch and Fuse Block
Handling ESD Sensitive Parts Notice
Retained Accessory Power (RAP) Components
Retained Accessory Power (RAP) Circuit Description
2 of 2