GM Service Manual Online
For 1990-2009 cars only

Refer to

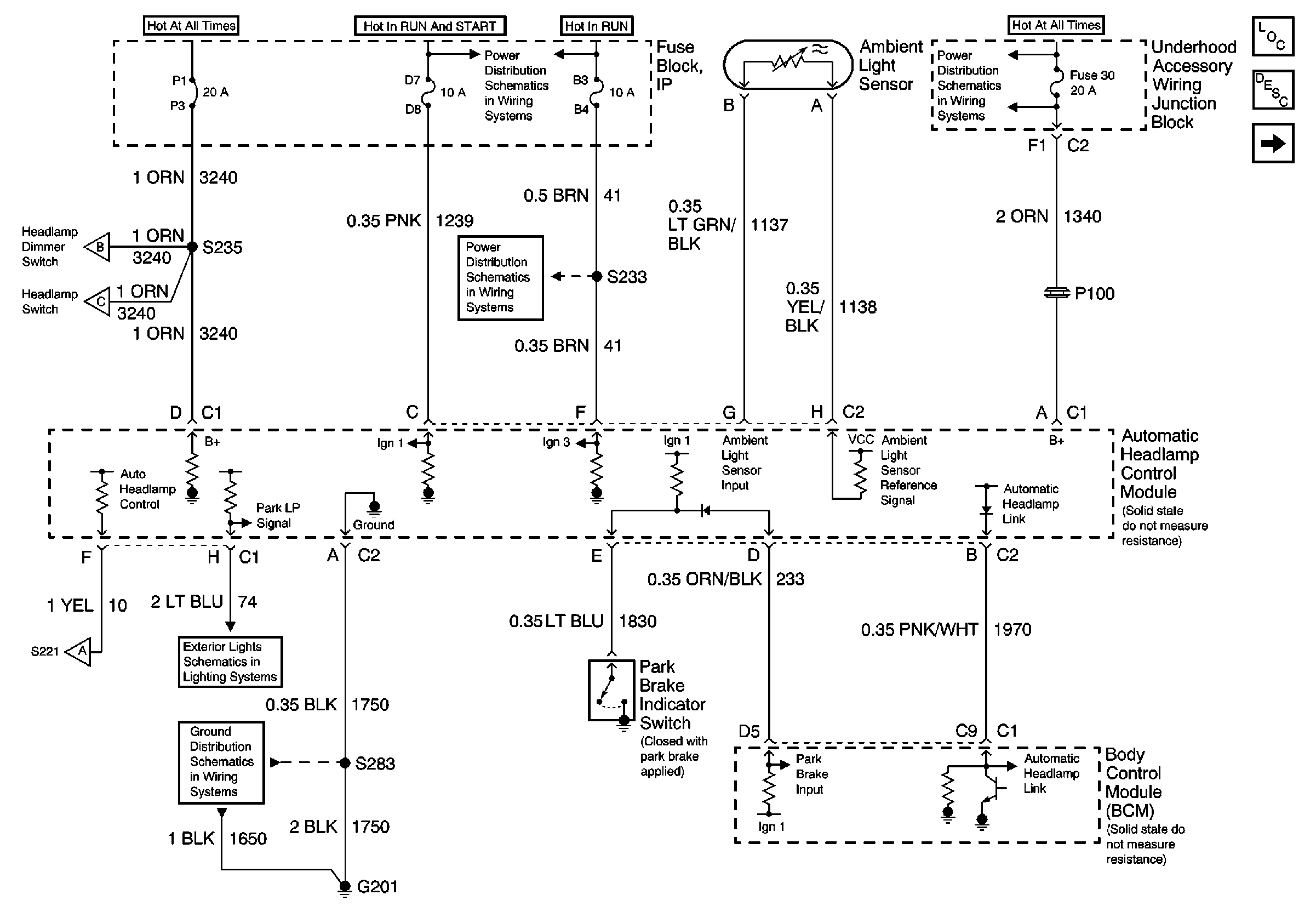
Automatic Headlamp Control Module, Ambient Light Sensor and BCM


Object Number: 467968  Size: FS
UAWJB, Ignition Switch and Fuse Block
Headlamps, Headlamp Switch, Headlamp Dimmer Switch and BCM
Headlamps, Headlamp Switch, Headlamp Dimmer Switch and BCM
G201)
Fuse Block, UAWJB Radio and Cluster
Fuse Block, UAWJB, PCM and BCM
GL: UAWJB, EBCM/EBTCM and Fuse Block
Handling ESD Sensitive Parts Notice
Handling ESD Sensitive Parts Notice
Lighting Systems Components
Headlights Circuit Description
Headlamps, Headlamp Switch, Headlamp Dimmer Switch and BCM
.

Circuit Description

When the automatic headlamps are active and the ignition transitions from ON to OFF, the BCM will pull low the automatic headlamp link circuit, activating the delayed headlamp function of the automatic headlamp control module.

Conditions for Setting the DTC

The BCM detects a short to battery voltage in the automatic headlamp link circuit when commanding the delayed headlamp function on.

The condition must be present for more than 0.3 seconds.

Action Taken When the DTC Sets

The delayed headlamp function will be inoperative.

Conditions for Clearing the DTC

    • The BCM no longer detect a short to battery voltage in the automatic headlamp link circuit.
    • A history DTC will clear after 100 consecutive ignition cycles if the condition for the fault is no longer present.
    • The BCM receives a clear code command from the scan tool.

Diagnostic Aids

    • The following conditions may cause an intermittent malfunction to occur:
       - An intermittent short to battery voltage in the automatic headlamp link circuit.
       - The automatic headlamp control module is shorted to battery voltage.
       - The automatic headlamp module is shorted to battery voltage internally.
    • If the DTC is a history DTC, the problem may be intermittent. Try performing the tests shown while moving the wiring and connectors, this can often cause the malfunction to reappear.

Test Description

The numbers below refer to the step numbers on the diagnostic table.

  1. This step tests for a short to voltage in automatic headlamp link circuit.

  2. This step tests for a short to battery voltage internal to the automatic headlamp control module.

  3. This step tests for a short to battery voltage in the body control module

Step

Action

Value(s)

Yes

No

Schematic Reference: Headlights/Daytime Running Lights (DRL) Schematics

1

Was the Diagnostic System Check performed?

--

Go to Step 2

Go to Diagnostic System Check - Lighting Systems

2

  1. Turn the ignition switch ON.
  2. Test for a short to battery voltage in the automatic headlamp link circuit. Refer to Circuit Testing and Wiring Repairs in Wiring Systems.

Did you find and correct the condition?

--

Go to Step 7

Go to Step 3

3

  1. Connect the automatic headlamp control module connector.
  2. Disconnect the BCM connector
  3. Turn the ignition switch ON.
  4. Using a DMM, connect between the automatic headlamp link circuit of the BCM connector and ground.
  5. Cover the ambient light sensor and record voltage level.
  6. Apply a bright incandescent light to the ambient light sensor and record voltage level.

Does the voltage read the specified value for both test?

B+

Go to Step 6

Go to Step 4

4

  1. Connect the BCM connector.
  2. Disconnect the automatic headlamp control module connector
  3. Turn the ignition switch ON.
  4. Using a DMM, connect between the automatic headlamp link circuit of the automatic headlamp control module connector and ground.

Does the voltage read the specified value?

B+

Go to Step 5

Go to Step 7

5

Replace the Body Control Module (BCM). Refer to Body Control Module Replacement in Body Systems.

Did you complete the repair?

--

Go to Step 7

--

6

Replace the automatic headlamp control module. Refer to Headlamp Control Module Replacement in Body Systems.

Did you complete the repair?

--

Go to Step 7

--

7

  1. Turn the ignition switch OFF.
  2. Reinstall connectors/components removed.
  3. Turn the ignition switch ON.
  4. Clear DTCs.
  5. Test for DTCs.

Are any current DTCs set?

--

Go to Diagnostic System Check - Lighting Systems

System OK