GM Service Manual Online
For 1990-2009 cars only
Makes
🢒
Cadillac
🢒
2007
🢒
CTS
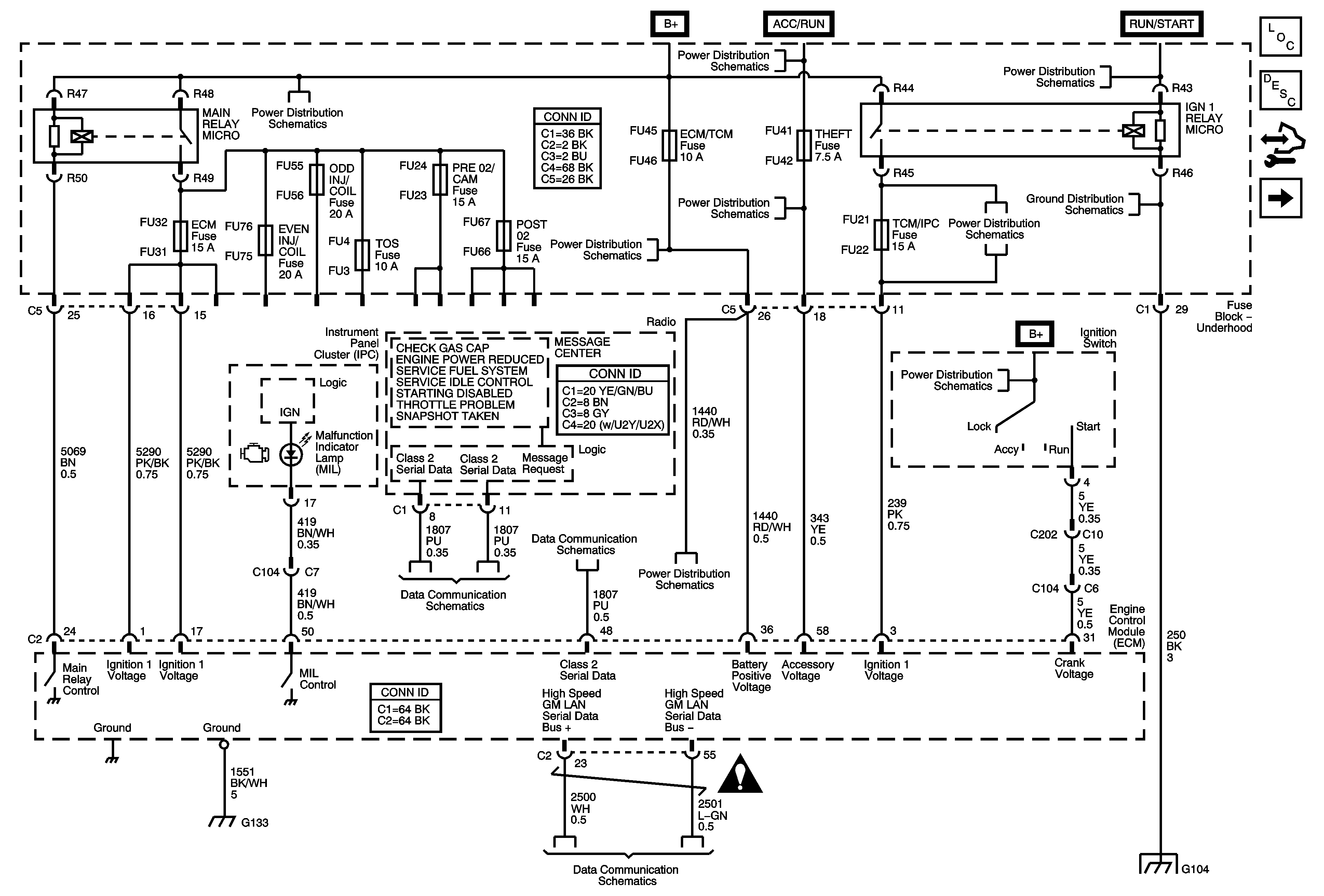
🢒 Engine Controls - 2.8L/3.6L(LP1/LS2) (Power, Ground, Serial, DIC and Indicator)
Engine Controls - 2.8L/3.6L(LP1/LS2) (Power, Ground, Serial, DIC and Indicator)
Power, Ground, Serial Data, DIC, and Indicators
Master Electrical Component List
Engine Control Module Description
Control Module References
Engine Data Sensors - 5-Volt Reference Bus
Underhood Fuse Block Cooling Fan Fuses/Relays, Main Relay, ECM, and TOS
Underhood Fuse Block B+ BUS 2 of 2
Underhood Fuse Block B+ BUS 2 of 2
G104 1 of 2
Underhood Fuse Block DIM/ALDL, Volt Check, Flasher, CCP, ECM/TCM, and ABS Fuses
Ignition Switch 2 of 2
Ignition Switch 1 of 2
Class 2 Serial Data Bus - LHD (1 of 2)
Class 2 Serial Data Bus - LHD (2 of 2)
Underhood Fuse Block DIM/ALDL, Volt Check, Flasher, CCP, ECM/TCM, and ABS Fuses
G130, G131, G132 and G133 (LP1/LY7)
Power, Ground, GMLAN BUS
Engine Controls Schematic Icons
G104 1 of 2