GM Service Manual Online
For 1990-2009 cars only
Makes
🢒
Cadillac
🢒
2001
🢒
Catera
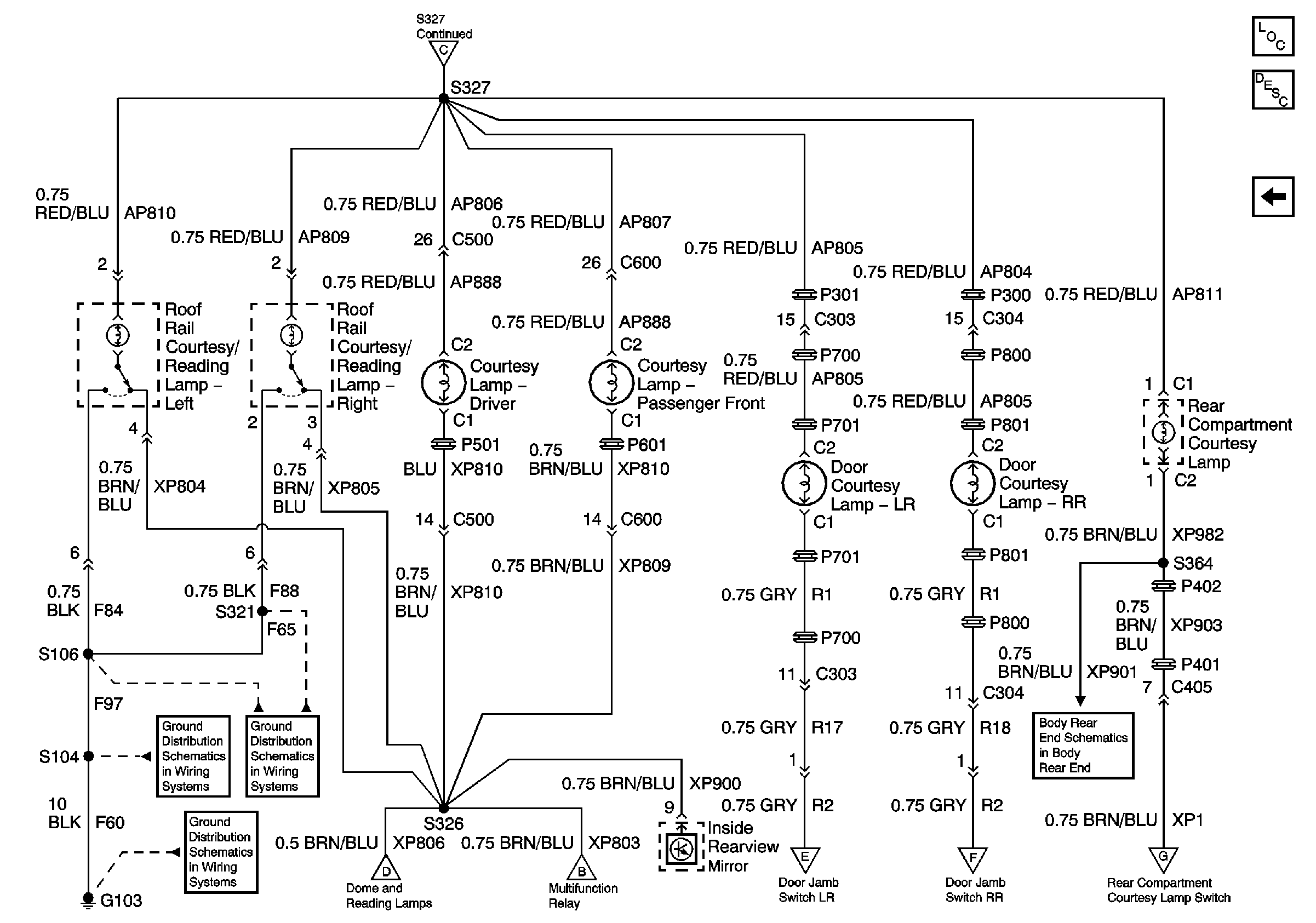
🢒 Door and Roof Rail Courtesy Lamps
Door and Roof Rail Courtesy Lamps
Courtesy Lamps
Master Electrical Component List
Interior Lighting Systems Description and Operation
I/P Compartment, Dome/Reading, and Sunshade Lamps
I/P Compartment, Dome/Reading, and Sunshade Lamps
G103 (3 of 8)
G103 (5 of 8)
G103 (1 of 8)
I/P Compartment, Dome/Reading, and Sunshade Lamps
Interior Lamps Relay and Door Jamb Switches
Interior Lamps Relay and Door Jamb Switches
Interior Lamps Relay and Door Jamb Switches
Rear Compartment Lid Ajar Indicator
Interior Lamps Relay and Door Jamb Switches