GM Service Manual Online
For 1990-2009 cars only
Makes
🢒
Cadillac
🢒
2001
🢒
Catera
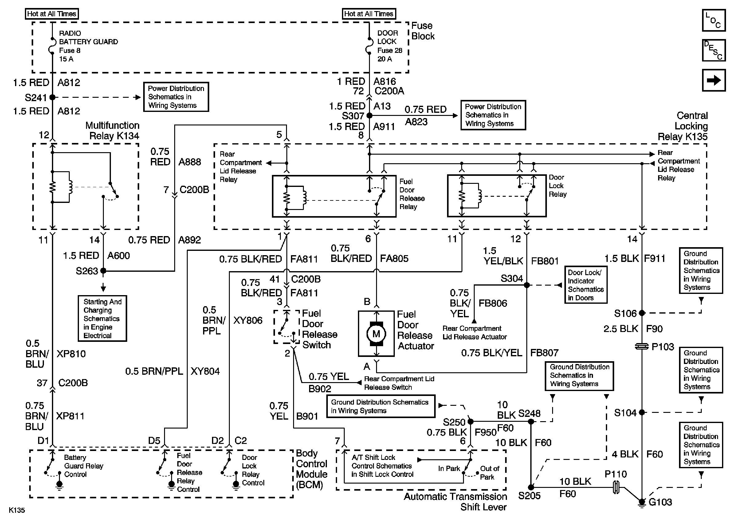
🢒 Fuel Door Release
Fuel Door Release
Fuel Door Release
Master Electrical Component List
Fuel Fill Door Description and Operation
Rear Compartment Lid Release
Underhood Fuse Block Fuse V5 and Fuse Block Fuses 6, 7, 20, and 25
Underhood Fuse Block Fuse V6 and Fuse Block Fuses 17, 28, 29, 33, and34
Fuse Block Fuses 1, 8, and 27
Underhood Fuse Block Fuse V6 and Fuse Block Fuses 17, 28, 29, 33, and34
Rear Compartment Lid Release
Rear Compartment Lid Release
Inadvertant Power
Rear Compartment Lid Release
Door Lock Actuators
G103 (5 of 8)
Rear Compartment Lid Release
G103 (7 of 8)
Automatic Transmission Shift Lock Control Switch
G103 (6 of 8)
G103 (5 of 8)
G103 (3 of 8)
G103 (1 of 8)