GM Service Manual Online
For 1990-2009 cars only
Makes
🢒
Cadillac
🢒
2001
🢒
Catera
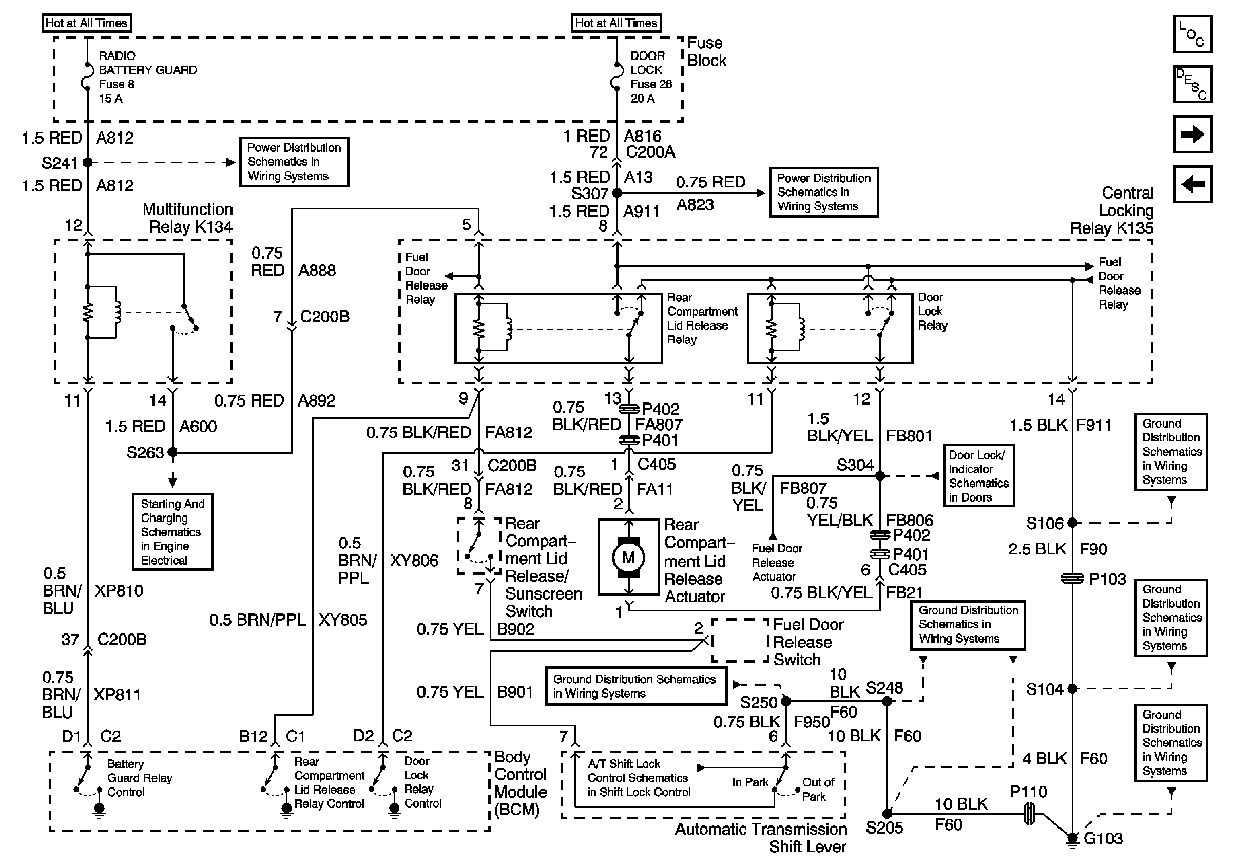
🢒 Rear Compartment Lid Release
Rear Compartment Lid Release
Rear Compartment Lid Release
Master Electrical Component List
Luggage Compartment Description and Operation
Rear Compartment Lid Ajar Indicator
Fuel Door Release
Underhood Fuse Block Fuse V5 and Fuse Block Fuses 6, 7, 20, and 25
Underhood Fuse Block Fuse V6 and Fuse Block Fuses 17, 28, 29, 33, and34
Fuse Block Fuses 1, 8, and 27
Underhood Fuse Block Fuse V6 and Fuse Block Fuses 17, 28, 29, 33, and34
Fuel Door Release
Fuel Door Release
Inadvertant Power
Fuel Door Release
Door Lock Actuators
G103 (5 of 8)
G103 (7 of 8)
G103 (6 of 8)
G103 (3 of 8)
Automatic Transmission Shift Lock Control Switch
G103 (1 of 8)