GM Service Manual Online
For 1990-2009 cars only
Makes
🢒
Cadillac
🢒
1999
🢒
DeVille
🢒 Cell 91: Module Inputs
Cell 91: Module Inputs
Cell 91: Module Inputs
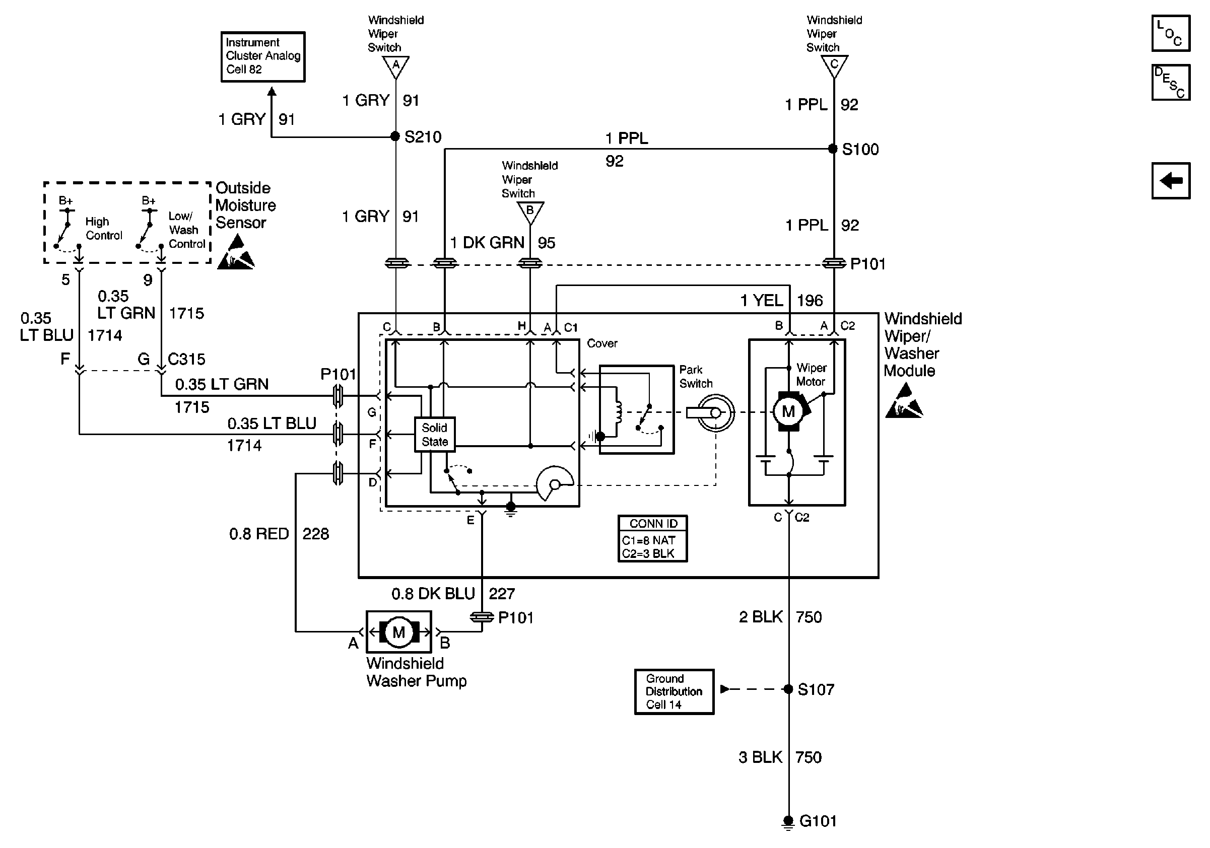
Wiper/Washer System Components
Wiper/Washer System Description Rainsense
Cell 91: Power, Ground, and Switch Outputs
Cell 82: Instrument Cluster, Ignition Lock Cylinder
Cell 91: Power, Ground, and Switch Outputs
Cell 91: Power, Ground, and Switch Outputs
Cell 91: Power, Ground, and Switch Outputs
Handling ESD Sensitive Parts Notice
Handling ESD Sensitive Parts Notice
Cell 14: G101 (DeVille)