GM Service Manual Online
For 1990-2009 cars only
Makes
🢒
Cadillac
🢒
2001
🢒
DeVille
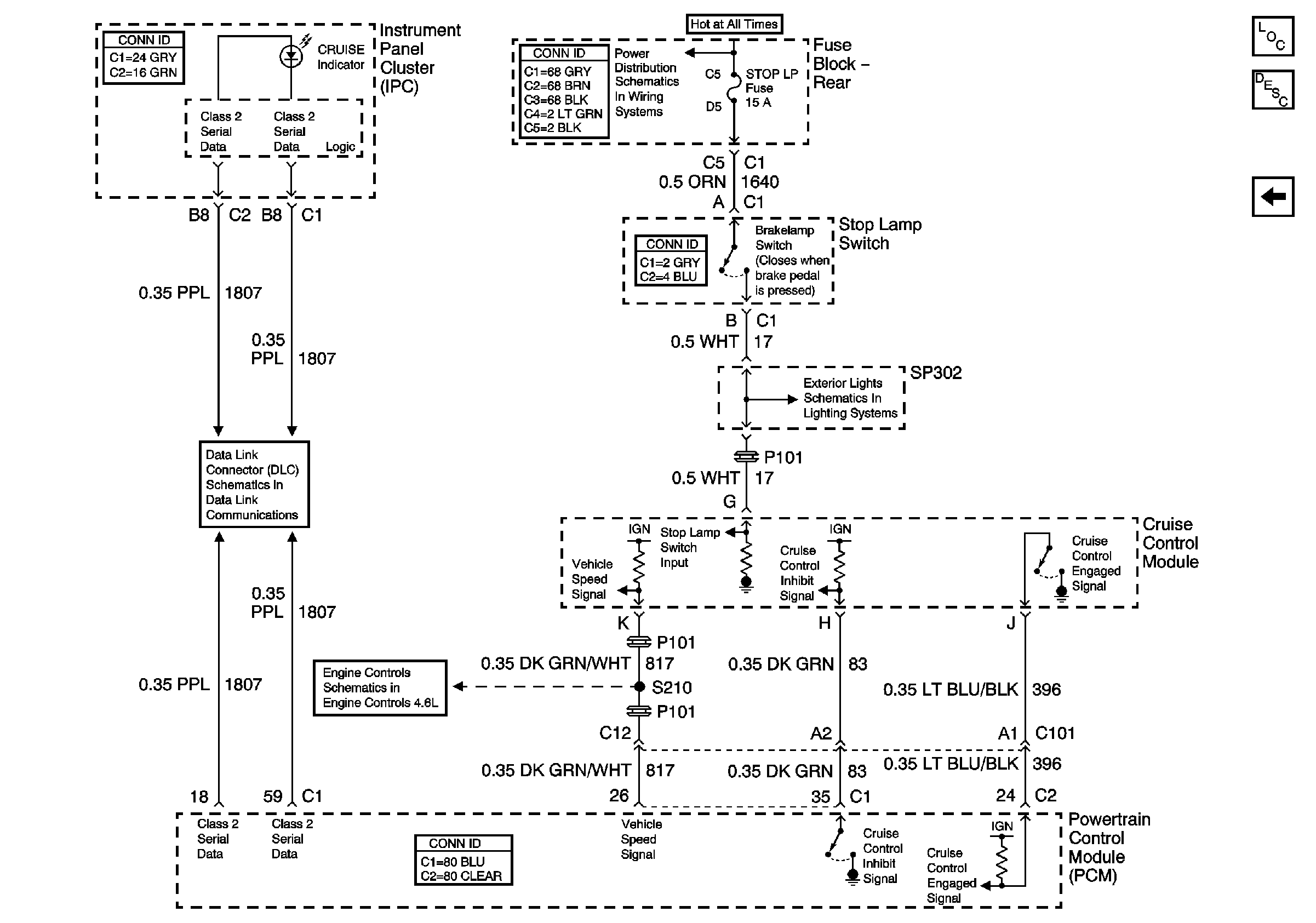
🢒 Cruise Control Module PCM Inputs and Vehicle Speed Input
Cruise Control Module PCM Inputs and Vehicle Speed Input
Cruise Control Module PCM Inputs and Vehicle Speed Input
Master Electrical Component List
Cruise Control Description and Operation
Cruise Control Switches and Module Power and Ground
Right Tail Lamp
Cruise Control and Vehicle Speed Signal
Class 2 Serial Data (1 of 3)
RR BLO, RR DR MDL, HVAC, Stop LP, IGN SW, and TSIG/HAZ Fuses