GM Service Manual Online
For 1990-2009 cars only
Makes
🢒
Cadillac
🢒
2002
🢒
DeVille
🢒 Console Dimming
Console Dimming
Console Dimming
Master Electrical Component List
Interior Lighting Systems Description and Operation
Front Door Dimming
Steering Wheel Controls
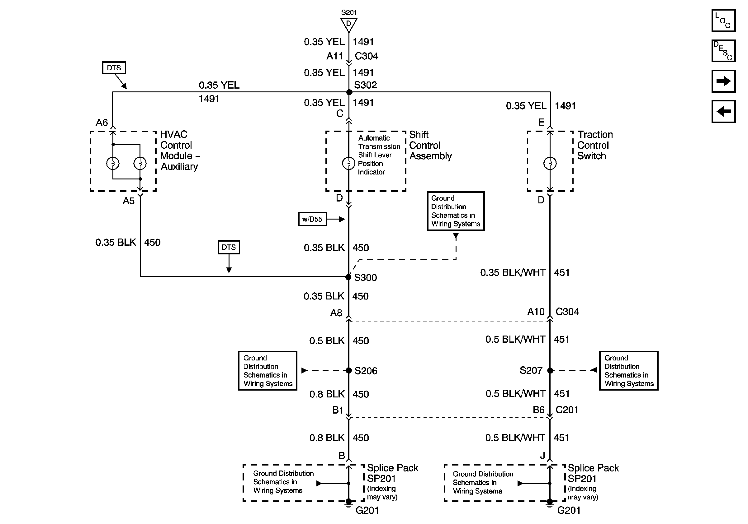
G201 3 of 3 and G202
G201 3 of 3 and G202
G201 2 of 3
G201 2 of 3
Instrument Panel Dimming