GM Service Manual Online
For 1990-2009 cars only
Makes
🢒
Cadillac
🢒
2002
🢒
DeVille
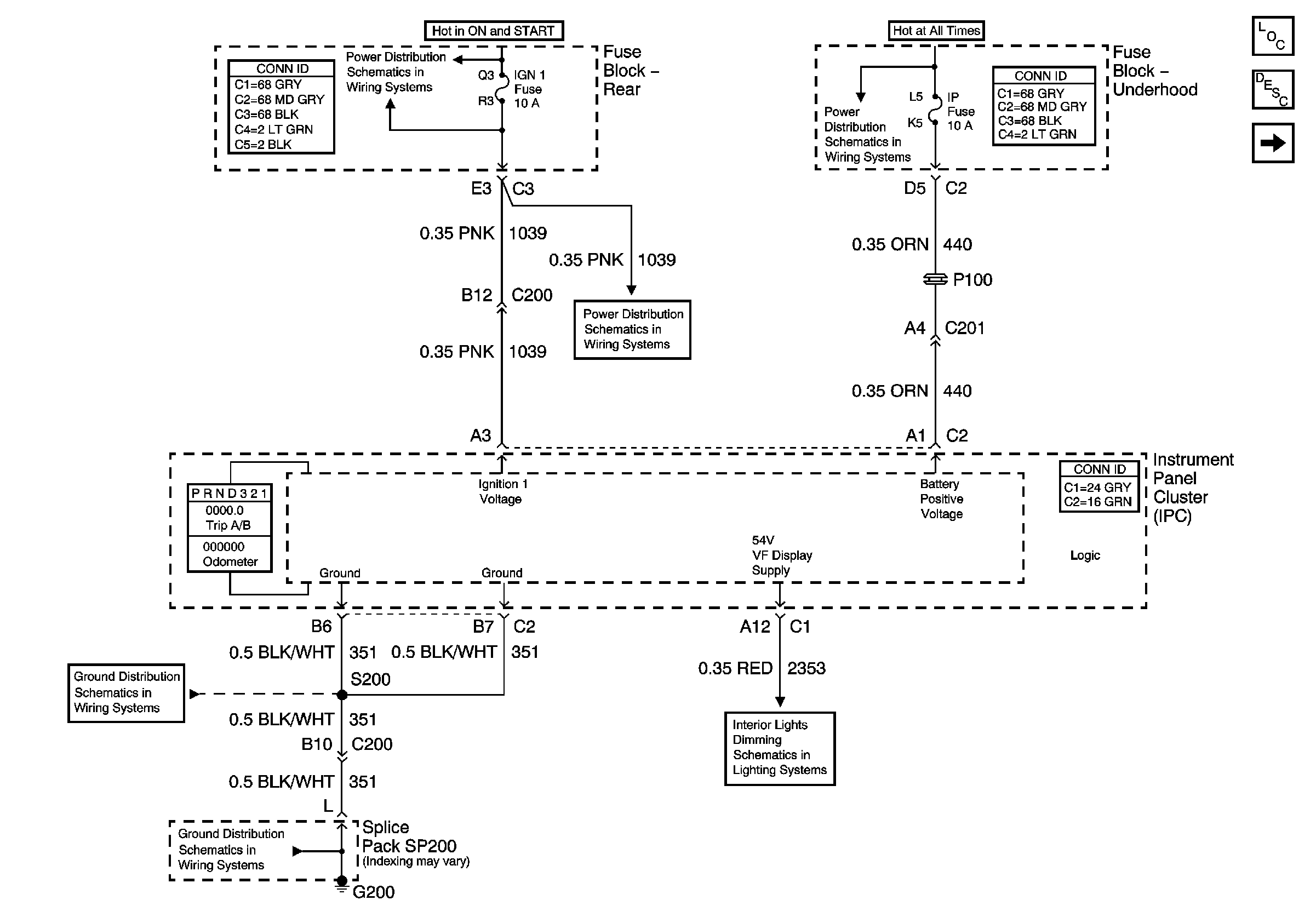
🢒 Power, Ground, Class 2 and 54V, VF Display Supply
Power, Ground, Class 2 and 54V, VF Display Supply
Power, Ground, and 54V VF Display Supply
Master Electrical Component List
Instrument Cluster Description and Operation
Gauges
SIR, Vent Sol, and IGN 1 Fuses
ALDL, PCM BATT, IP Fuses
SIR, Vent Sol, and IGN 1 Fuses
G200
G200
Class 2 Dimming Communication