GM Service Manual Online
For 1990-2009 cars only
Makes
🢒
Cadillac
🢒
2002
🢒
DeVille
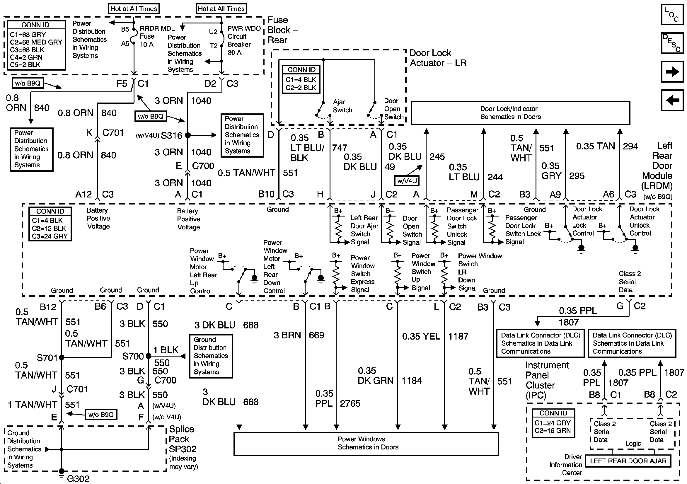
🢒 Left Rear Door Module (LRDM) Power, Ground Inputs and Outputs
Left Rear Door Module (LRDM) Power, Ground Inputs and Outputs
Left Rear Door Module (LRDM) Power, Ground Inputs and Outputs
Master Electrical Component List
Power Door Locks Description and Operation
Right Rear Door Module (RRDM) Power, Ground Inputs and Outputs
Right Middle Door Module (RMDM) Power, Ground Inputs and Outputs
Left Rear Door Power Door Lock
PWR Window Circuit Breaker
PWR Window Circuit Breaker
RR BLO, RR DR MDL, HVAC, Stop LP, IGN SW, and TSIG/HAZ Fuses
G302 1 of 3
G302 1 of 3
Driver Power Window w/o Express and LR Passenger Power Window
Class 2 Serial Data (1 of 3)
Class 2 Serial Data (3 of 3)