GM Service Manual Online
For 1990-2009 cars only
Makes
🢒
Cadillac
🢒
2002
🢒
DeVille
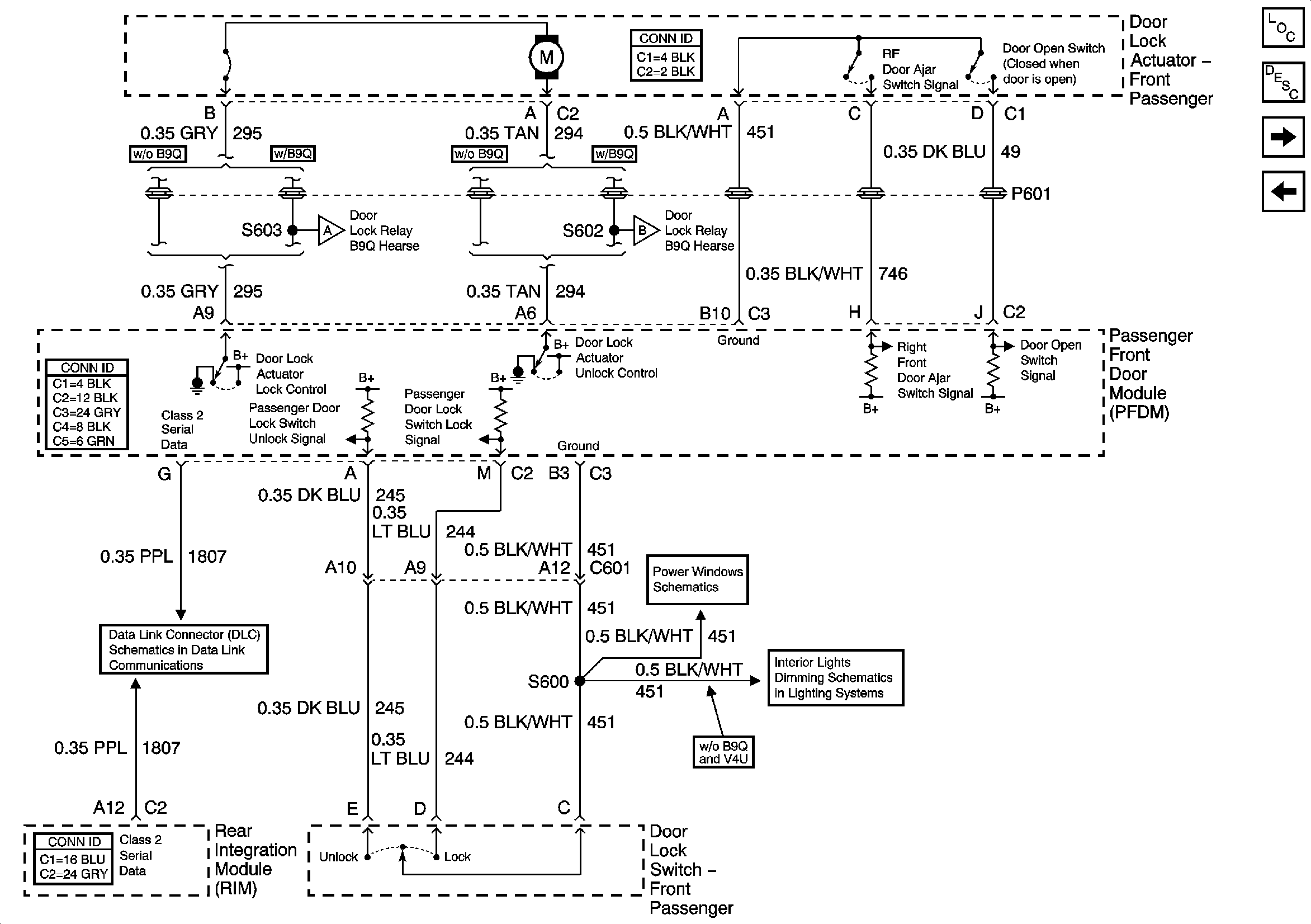
🢒 Right Front Door Power Door Lock
Right Front Door Power Door Lock
Right Front Door Power Door Lock
Master Electrical Component List
Power Door Locks Description and Operation
Right Middle Door Power Door Lock (w/V4U)
Right Front Door Power Door Lock (w/B9Q)
Right Front Door Power Door Lock (w/B9Q)
Right Front Door Power Door Lock (w/B9Q)
Class 2 Serial Data (2 of 3)
Front Passenger Power Window w/o Express and RR Passenger Power Window
Front Door Dimming