GM Service Manual Online
For 1990-2009 cars only
Makes
🢒
Cadillac
🢒
2005
🢒
DeVille
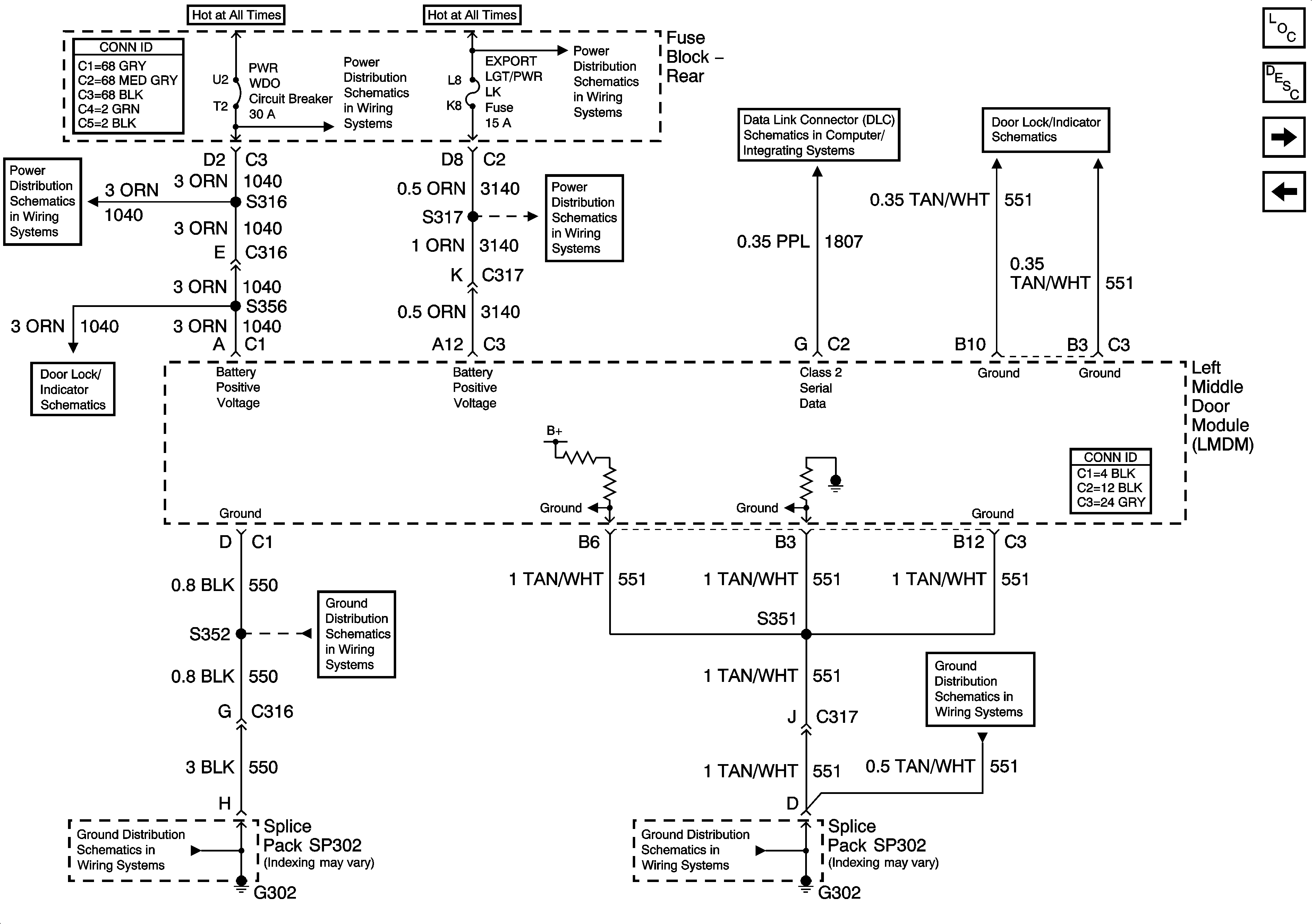
🢒 Left Middle Door Module (LMDM) Power and Ground Inputs and Outputs (V4U)
Left Middle Door Module (LMDM) Power and Ground Inputs and Outputs (V4U)
Left Middle Door Module (LMDM) Power and Ground Inputs and Outputs (V4U)
Master Electrical Component List
Power Door Locks Description and Operation
Right Middle Door Module (RMDM) Power and Grounds Inputs and Outputs (V4U)
Front Passenger Door Module (FPDM) Power, Ground, Inputs and Outputs - 2 of 2
PWR WDO Circuit Breaker
PWR WDO Circuit Breaker
Rear Fuse Block Battery Voltage
AUDIO AMP and EXPORT LTG/PWR LK Fuses
Class 2 Serial Data (3 of 3)
Left Middle Door Power Door Lock (V4U)
Power Door Locks Middle Door Release (V4U) - 1 of 2
G302 - 3 of 3
G302 - 3 of 3
G302 - 2 of 3
G302 - 2 of 3