GM Service Manual Online
For 1990-2009 cars only
Makes
🢒
Cadillac
🢒
2000
🢒
Eldorado
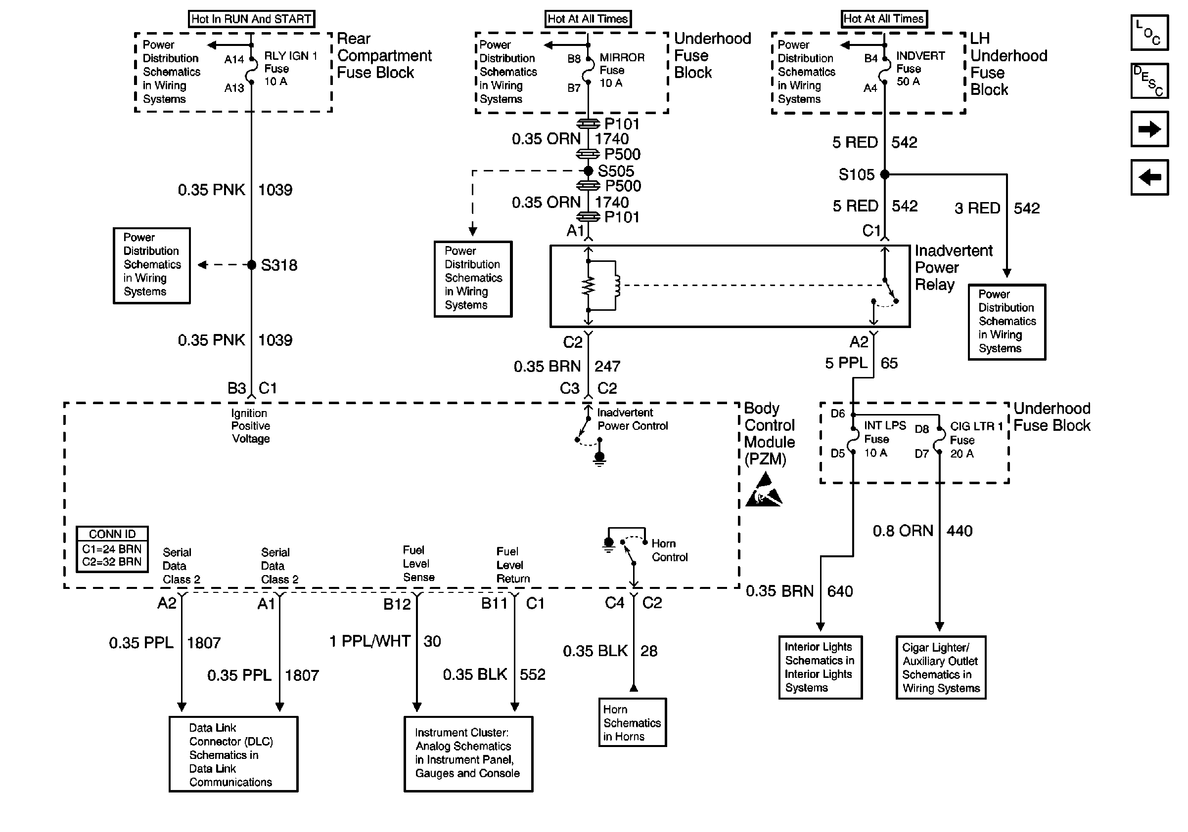
🢒 Body Control Module Inputs and Outputs (1 of 4)
Body Control Module Inputs and Outputs (1 of 4)
Body Control Module Inputs and Outputs (1 of 4)
MIRROR, DRL, and FOG Fuses
LAMPS and IGN 1 Fuses
MIRROR, DRL, and FOG Fuses
Battery Feeds
BODY 3 and INADVERT Fuses
RLY IGN 1 Fuse
Power, Ground, and Class 2 (1 of 2)
Two Note
Courtesy/Reading Lamps
Handling ESD Sensitive Parts Notice
Body Control Module Components
Body Control Module Inputs and Outputs (2 of 4)
Power and Ground Circuits
Body Control System Description
Cigar Lighter/Auxiliary Outlets Schematics