GM Service Manual Online
For 1990-2009 cars only
Makes
🢒
Cadillac
🢒
2003
🢒
Escalade EXT
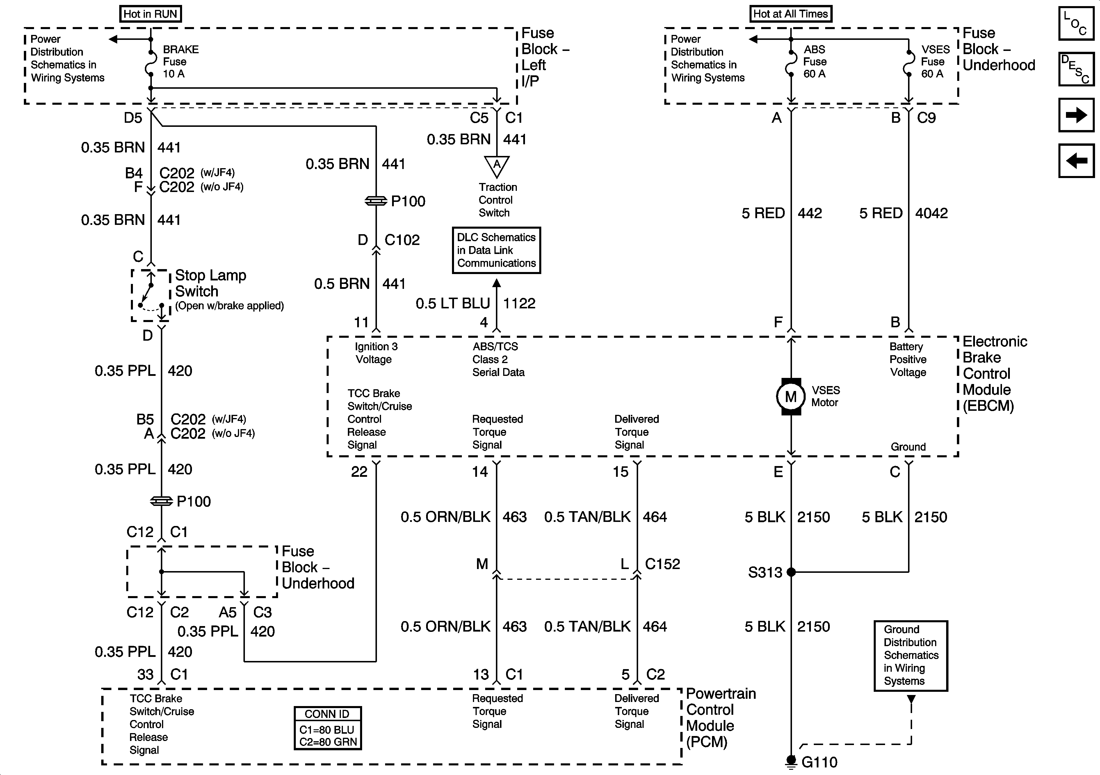
🢒 Power, Ground, Class 2, and Stoplamp Switch - w/VSES
Power, Ground, Class 2, and Stoplamp Switch - w/VSES
Power, Ground, Class 2, and Stop Lamp Switch - w/VSES
Master Electrical Component List
ABS Description and Operation W/JL4
Wheel Speed Sensors - w/VSES
Stoplamp Switch and Traction Control Switch
BRAKE, HTR/AC, HVAC I, CRUISE, 4WD
ABS, VSES/ECAS, STUD #1, STUD #2, TBC BATT
Traction Control Switch and Precharge Motor Assembly - w/VSES
SP205 - 1 of 2
G110