GM Service Manual Online
For 1990-2009 cars only
Makes
🢒
Cadillac
🢒
2004
🢒
Escalade EXT
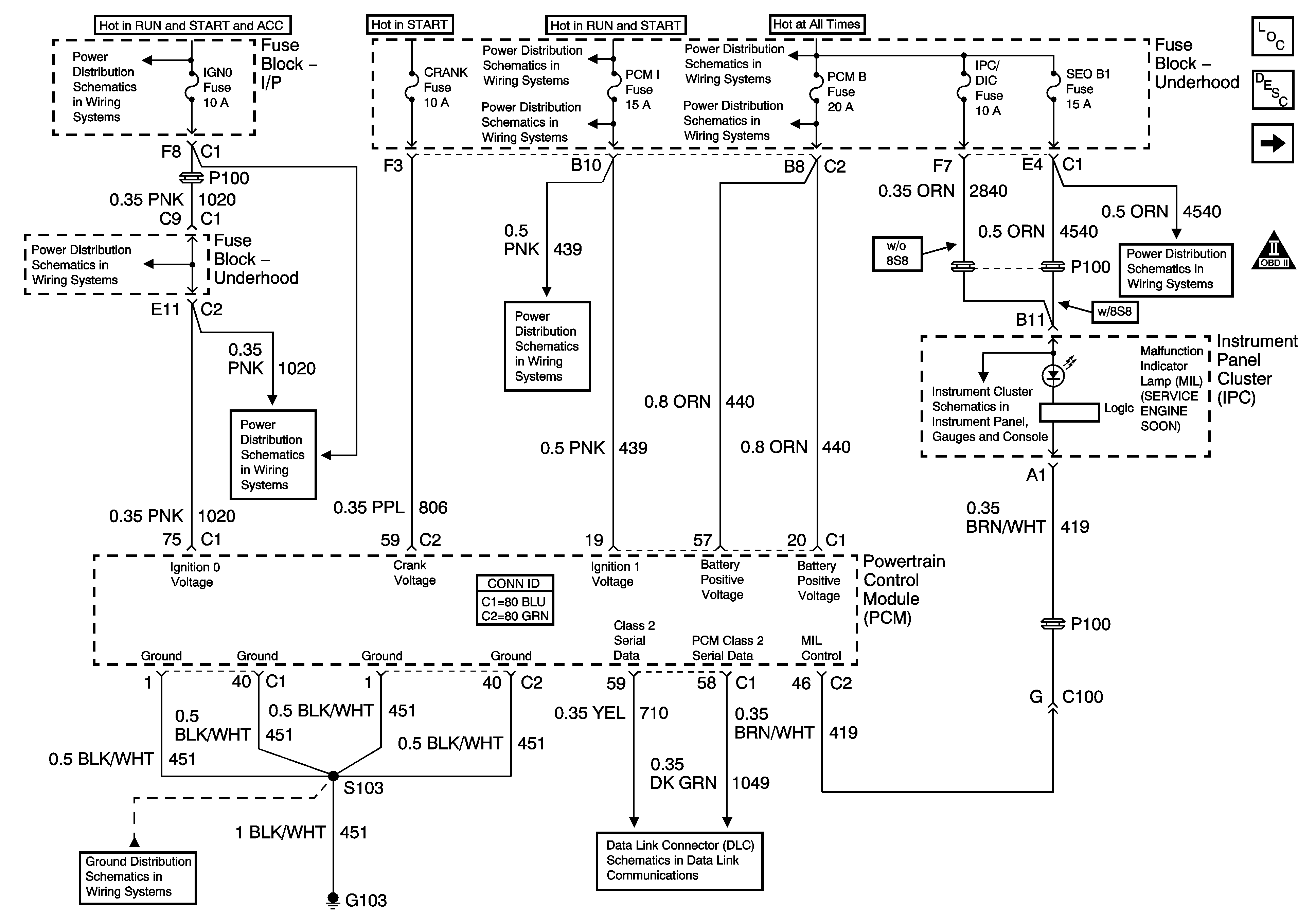
🢒 Power, Ground, Serial Data and MIL
Power, Ground, Serial Data and MIL
Power, Ground, Serial Data and MIL
Master Electrical Component List
Powertrain Control Module Description
Engine Data Sensors - Pressure, Temperature and VSS
Engine Controls Schematic Icons
Ignition Switch - ACC/RUN/START, ACC/RUN, and RUN/START Bus Bars
IGN 0, TBC IGN 0, TBC ACCY, SEO ACCY, W/S WPR, RR WPR Fuses
IGN 0, TBC IGN 0, TBC ACCY, SEO ACCY, W/S WPR, RR WPR Fuses
IGN 1 Relay Bus Bar, SEO B2, B/U LP, BTSI, TRL B/U Fuses
SBA, ETC/ECM, PCM 1 Fuses
SBA, ETC/ECM, PCM 1 Fuses
B+ Bus - 1 of 2
LH HID, RH HID, PCM B, CRANK, HORN, SIR Fuses
RTD, RR WPR, EAP, SUNROOF Fuses
Indicators
G102, G103
SP205 - 2 of 2