GM Service Manual Online
For 1990-2009 cars only
Makes
🢒
Cadillac
🢒
2005
🢒
Escalade EXT
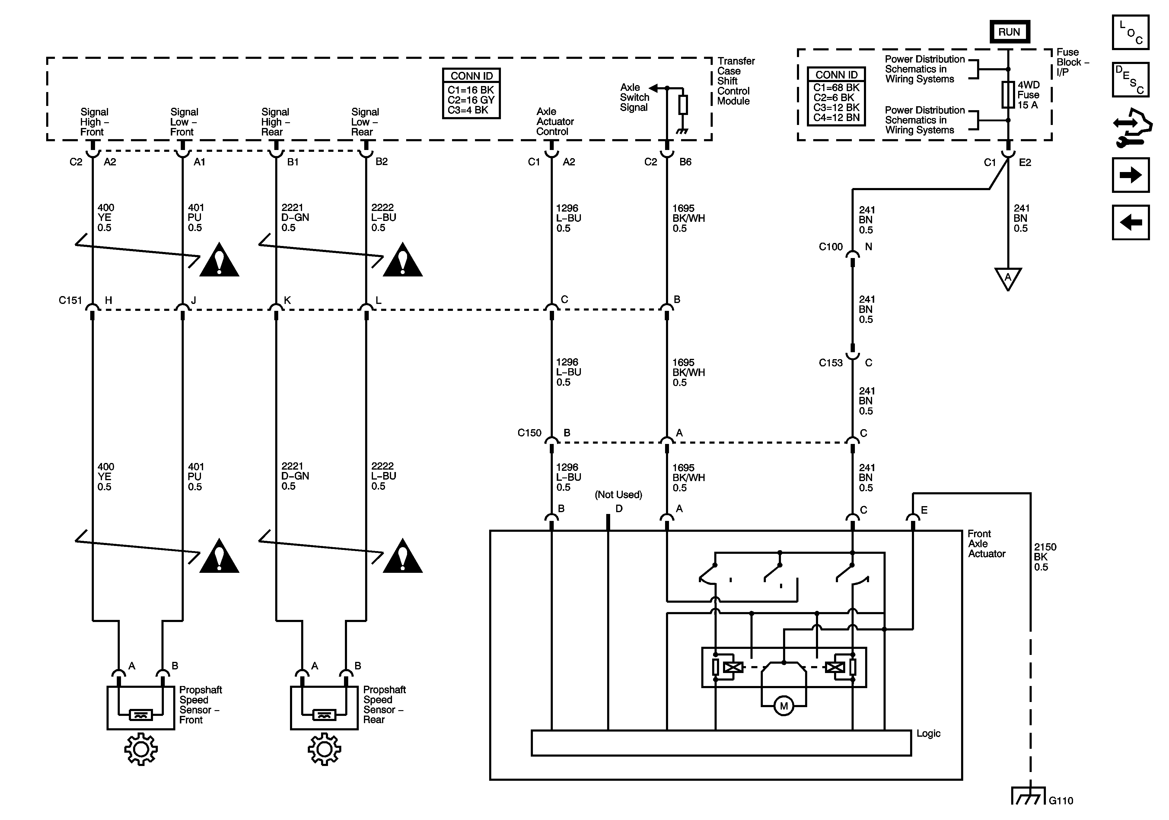
🢒 Propshaft Speed Sensors and Front Axle Actuator
Propshaft Speed Sensors and Front Axle Actuator
Prop Shaft Speed Sensors and Front Axle Actuator
Master Electrical Component List
Transfer Case Description and Operation
Control Module References
Shift Motor and Encoder Circuits
Power, Ground, Serial Data, and Encoder Circuits
Transfer Case Control Schematic Icons
Ignition Switch - ACCY/RUN/START, RUN, and START Busses, IGN A and CRANK Fuses
BRAKE, CRUISE, IGN 2, HTR/AC, HVAC 1, and 4WD Fuses
Power, Ground, Serial Data, and Encoder Circuits
G101 and G110
Transfer Case Control Schematic Icons