GM Service Manual Online
For 1990-2009 cars only
Makes
🢒
Cadillac
🢒
2006
🢒
Escalade EXT
🢒 Steering Wheel Controls - 4 Spoke
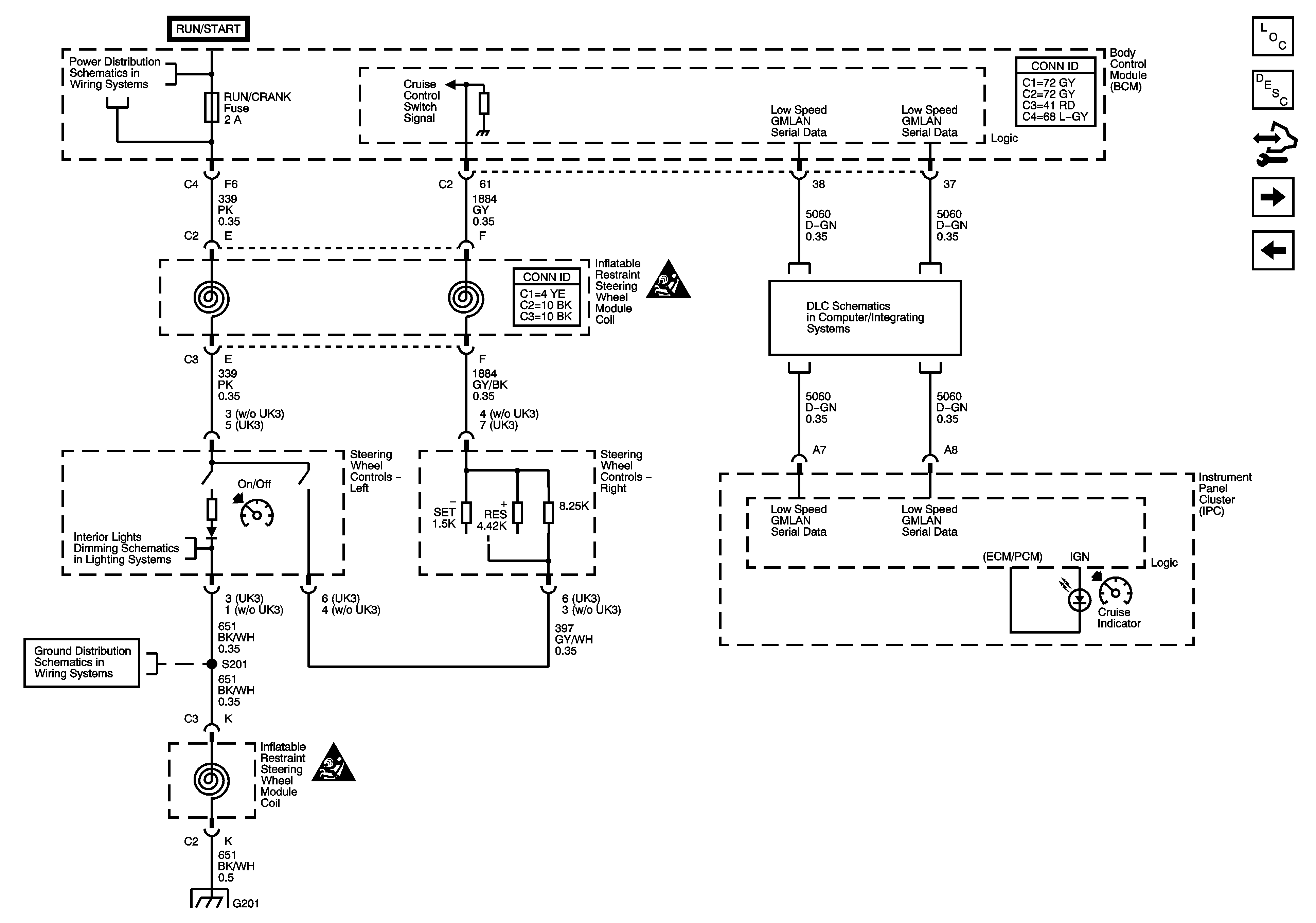
Steering Wheel Controls - 4 Spoke
Steering Wheel Controls - 4 Spoke
Master Electrical Component List
Cruise Control Description and Operation (3.5L)
Control Module References
Brake Pedal Position Sensor, Clutch Pedal Position (CPP) Switch, and Stop Lamp Switch Signal
Steering Wheel Controls - 3 Spoke
Underhood Fuse Block RUN RLY, IBCM (RUN/CRANK), Body Control Module (BCM) AIRBAG (IGN) EPS and RUN/CRANK Fuses
Cruise Control Schematic Icons
Low Speed Serial Data
Steering Wheel and Doors
G201
Cruise Control Schematic Icons
G201