GM Service Manual Online
For 1990-2009 cars only
Makes
🢒
Cadillac
🢒
2007
🢒
Escalade EXT
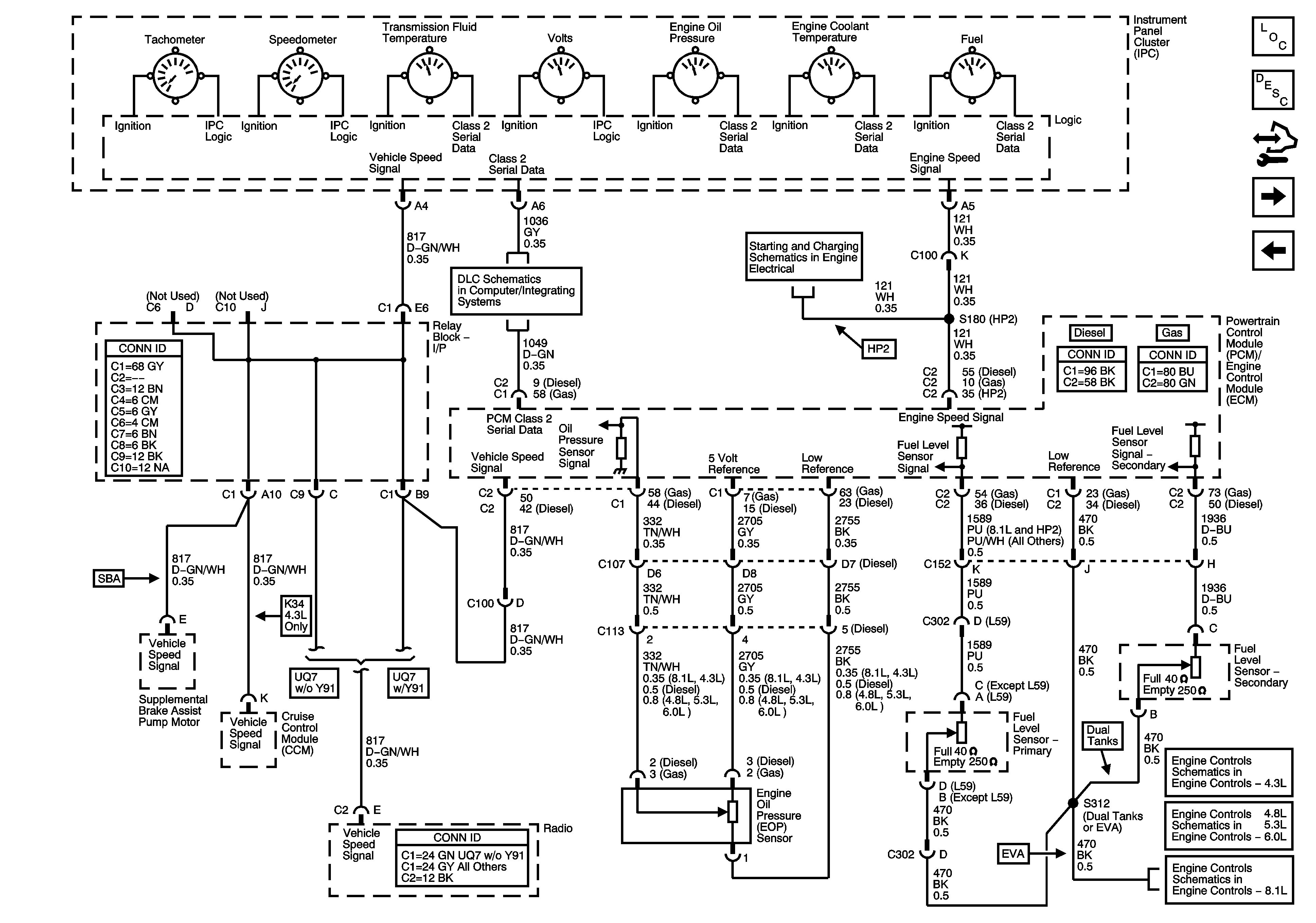
🢒 Gages, Vehicle Speed Signal, Engine Oil Pressure, and Fuel Level Sensors
Gages, Vehicle Speed Signal, Engine Oil Pressure, and Fuel Level Sensors
Gages, Vehicle Speed Signal, Engine Oil Pressure, and Fuel Level Sensors
Master Electrical Component List
Instrument Cluster Description and Operation
Control Module References
Driver Information Controls
Indicators, Water in Fuel Sensor, Engine Oil Level Switch, and Washer Fluid Level Switch
Power, Ground, DLC, and Splice Pack SP205
Starting - 1 of 2, and Engine Speed Signal
Fuel Controls - EVAP and Device Controls
Fuel Controls - EVAP Controls and FTP Sensor
Fuel Controls - EVAP Controls