GM Service Manual Online
For 1990-2009 cars only
Makes
🢒
Cadillac
🢒
2007
🢒
Escalade EXT
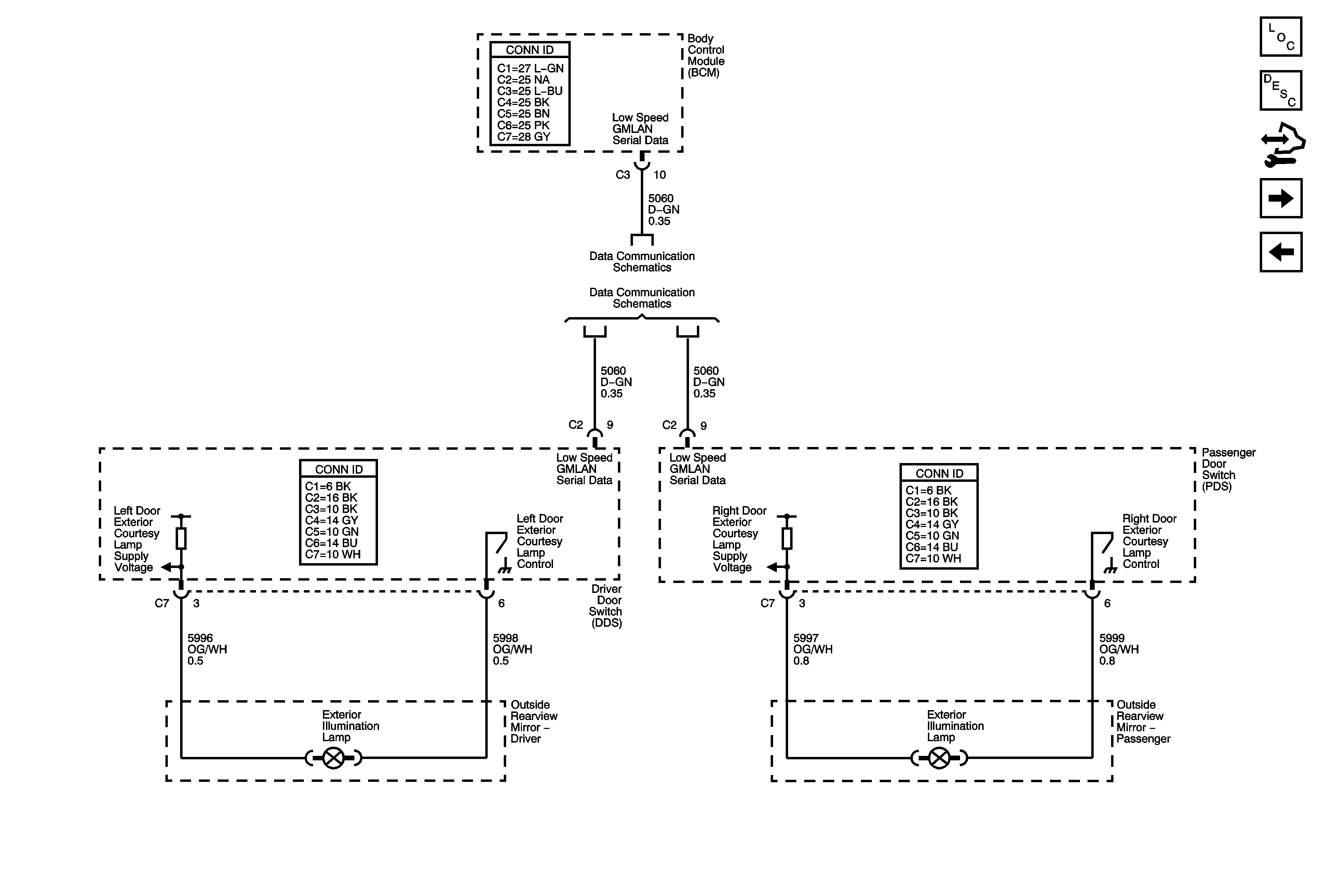
🢒 Exterior Illumination Lamps
Exterior Illumination Lamps
Exterior Illumination Lamps
Master Electrical Component List
Exterior Lighting Systems Description and Operation
Control Module References
Turn Signal Lamp Power and Control
Right Rear Park Lamps
Low Speed Bus - SP 200 - 2 of 3
Low Speed Bus - SP200 - 1 of 3