GM Service Manual Online
For 1990-2009 cars only
Makes
🢒
Cadillac
🢒
2007
🢒
Escalade EXT
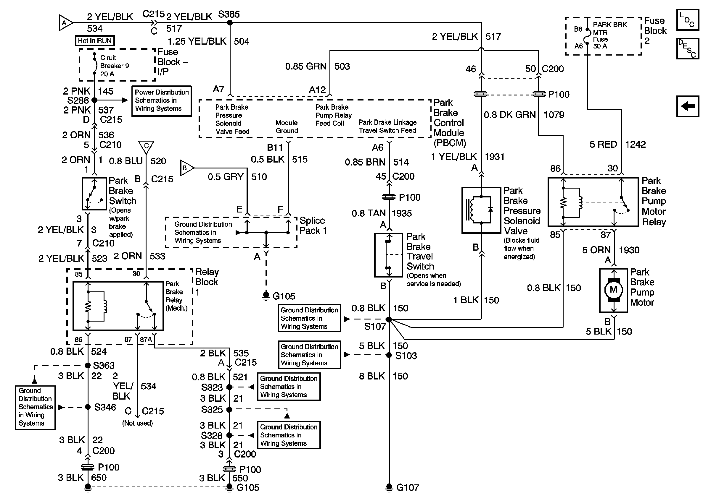
🢒 Park Brake Schematics - PRK BRK RLY, PRK BRK Press Sol, PRK BRK TVL SW
Park Brake Schematics - PRK BRK RLY, PRK BRK Press Sol, PRK BRK TVL SW
Park Brake Relay, Park Brake Pressure Solenoid Valve, Park Brake Travel Switch
Master Electrical Component List
Park Brake System Description and Operation
Park Brake Schematics - Park Brake Control Module, Park BRK Press Sen
Park Brake Schematics - Park Brake Control Module, Park BRK Press Sen
Park Brake Schematics - Park Brake Control Module, Park BRK Press Sen
Park Brake Schematics - Park Brake Control Module, Park BRK Press Sen
Ground Distribution Schematics - Splice Pack 1 and 4, S450
Ground Distribution Schematics - S346, S347, S348 and S363
Ground Distribution Schematics - S107
Ground Distribution Schematics - G107, G108, S101, S103 and S105
Ground Distribution Schematics - S323, S337, S339, S357 and S358
Ground Distribution Schematics - G105, S325 and S328