GM Service Manual Online
For 1990-2009 cars only
Makes
🢒
Cadillac
🢒
2000
🢒
Seville
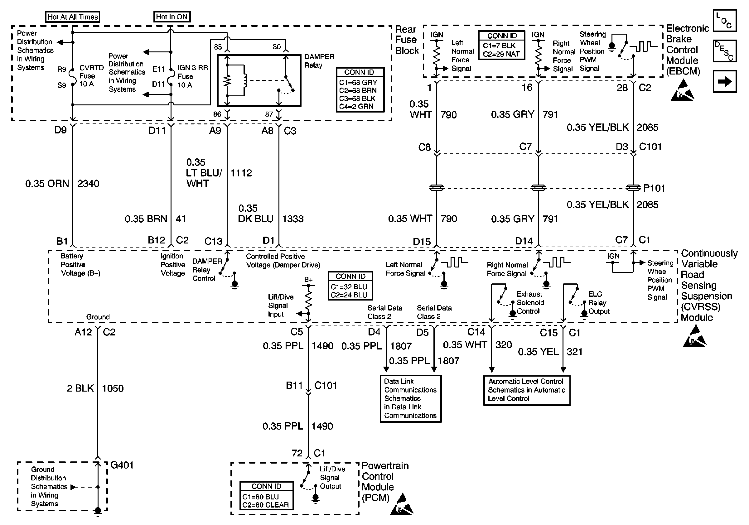
🢒 Power and Ground
Power and Ground
Power and Ground
Suspension Controls Component Views
Road Sensing Suspension Control Module Description
Sensors and Actuators
Handling ESD Sensitive Parts Notice
Handling ESD Sensitive Parts Notice
Handling ESD Sensitive Parts Notice
NSBU, F/PMP, CVRTD and BODY Fuses
IGN 3 RR Fuses
G401 1 of 3
Class 2 Serial Data Line (LH Drive)
Automatic Level Control (with F45)