GM Service Manual Online
For 1990-2009 cars only
Makes
🢒
Cadillac
🢒
2000
🢒
Seville
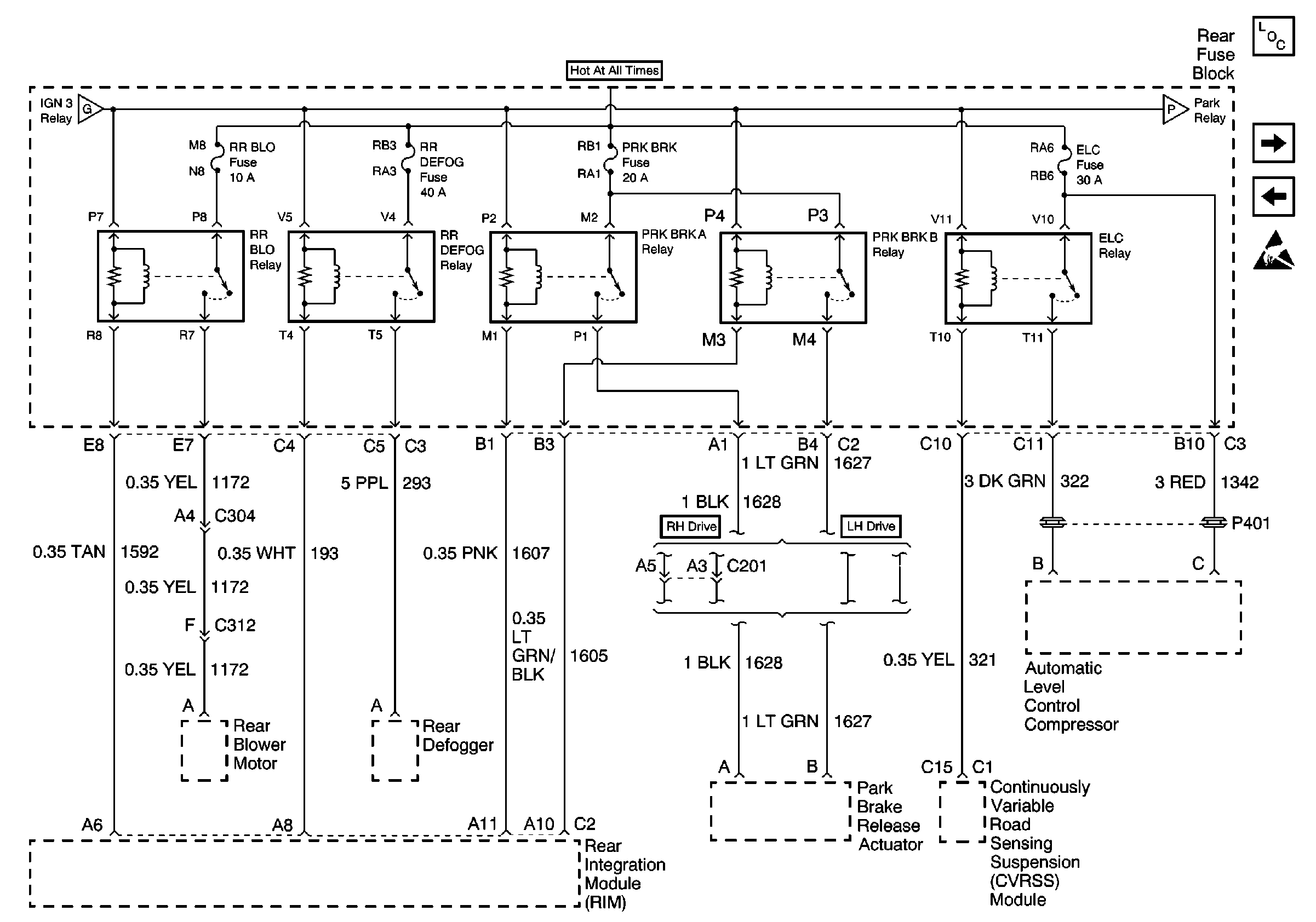
🢒 RR Blo, RR Defog, PRK BRK, ELC Fuses
RR Blo, RR Defog, PRK BRK, ELC Fuses
RR Blo, RR Defog, PRK BRK, ELC Fuses
Power and Grounding Components
A/C CLU, FOG/DRL, INJR 1 and INJR 2 Fuses
NAV Fuse
Handling ESD Sensitive Parts Notice
IGN 2 Relay and HVAC, ABS Fuses
NSBU, F/PMP, CVRTD and BODY Fuses