GM Service Manual Online
For 1990-2009 cars only
Makes
🢒
Cadillac
🢒
2005
🢒
XLR
🢒
Accessories
🢒
Keyless Entry
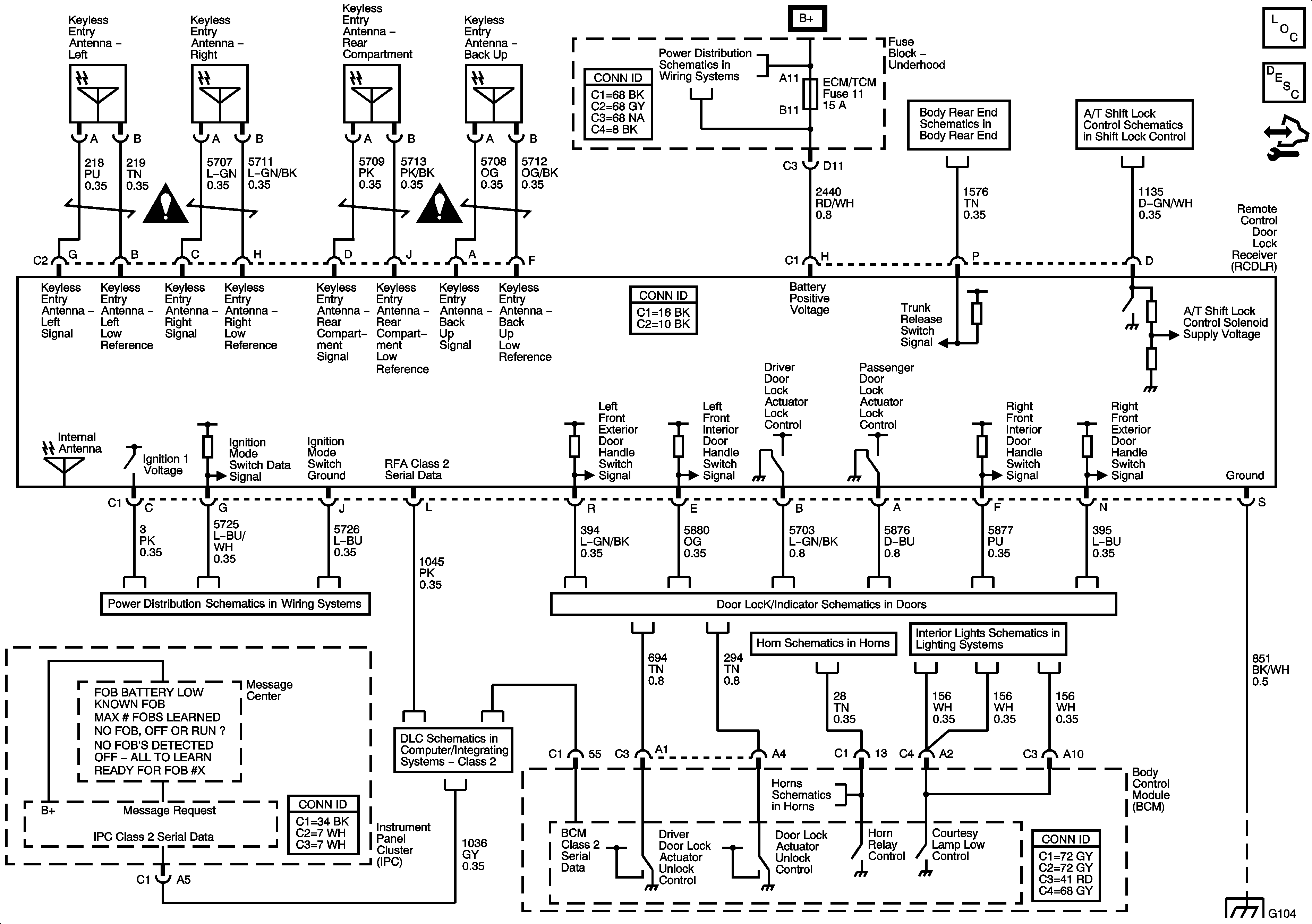
🢒 Keyless Entry Schematics
Master Electrical Component List
Keyless Entry System Description and Operation
Control Module References
Keyless Entry Schematic Icons
Keyless Entry Schematic Icons
Fuse Block - Underhood Bussing
Body Rear End
Shift Lock Control
Ignition Modes
Actuators and Handle Switches
Horns
Courtesy, Underhood, IP Compartment, Vanity Mirrors, Inside Rearview Mirror and Lamp Controls
DLC - Class 2
Horns
G104 and G106