GM Service Manual Online
For 1990-2009 cars only
Makes
🢒
Chevrolet
🢒
1998
🢒
Astro - 2WD
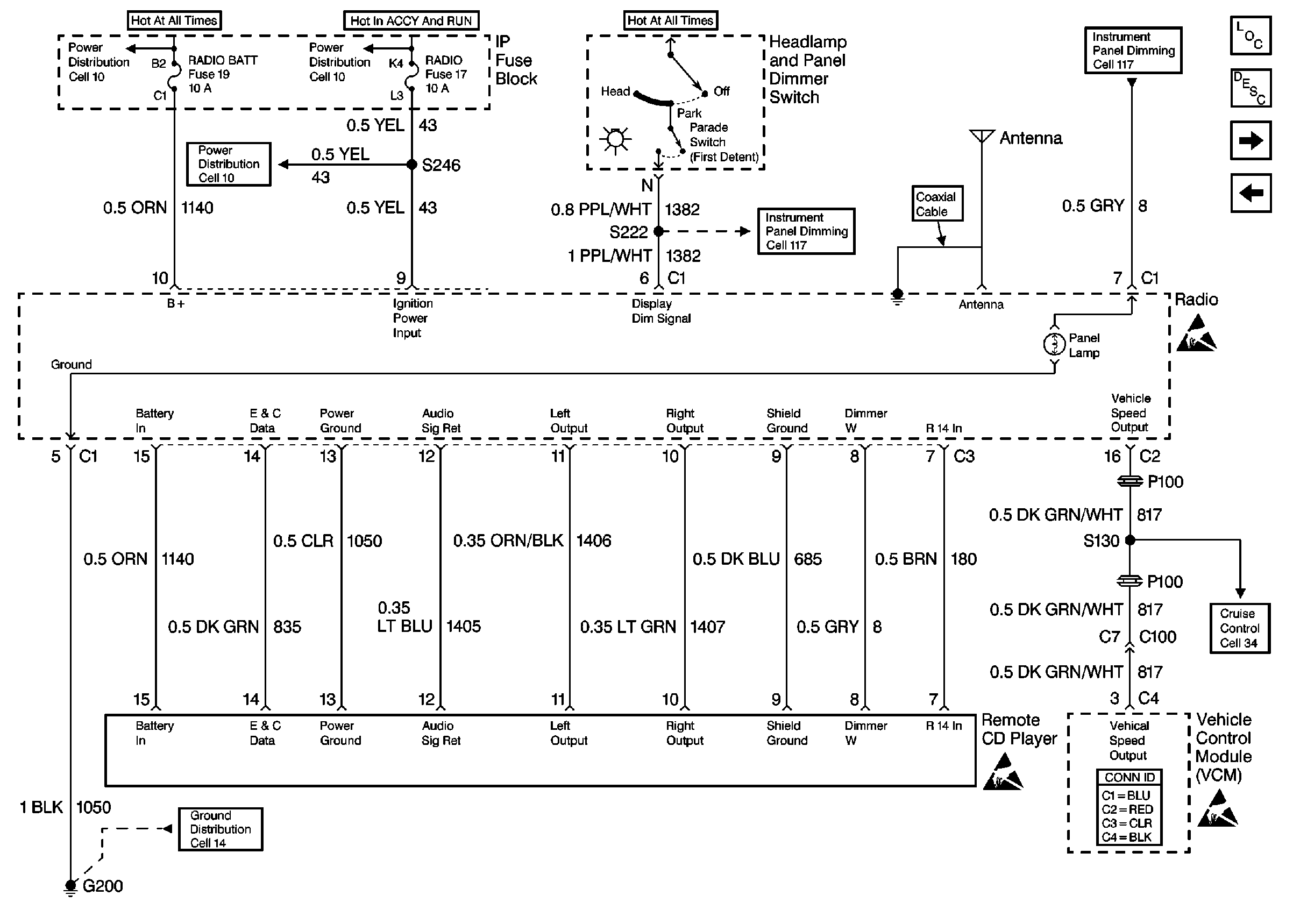
🢒 Cell 150 Radio/Audio Systems Premium Radio with Speed Compensated Volume(1 of 2)
Cell 150 Radio/Audio Systems Premium Radio with Speed Compensated Volume(1 of 2)
Cell 150 Radio/Audio Systems Premium Radio with Speed Compensated Volume (1 of 2)
CIG LTR, RADIO BATT, CRANK Fuses
WIPER, RADIO, RR WIPER Fuses
WIPER, RADIO, RR WIPER Fuses
Cell 14 (G200)
Cell 117 (IP Fuse Block, Headlamp and Panel Dimmer Switch, ConveNience Center, Overhead Console, Rear Radio Control Module)
Cell 117 (Headlamp and Panel Dimmer Switch, Remote CD/Cassette Tape Player)
Cell 34 Cruise Control
Entertainment Components
Radio/Audio System Circuit Description
Cell 150 Radio/Audio Systems Premium Radio with Speed Compensated Volume(2 of 2)
Cell 150 Radio/Audio Systems Base Radio
Handling ESD Sensitive Parts Notice
Handling ESD Sensitive Parts Notice
Handling ESD Sensitive Parts Notice