GM Service Manual Online
For 1990-2009 cars only
Makes
🢒
Chevrolet
🢒
2000
🢒
Astro - 2WD
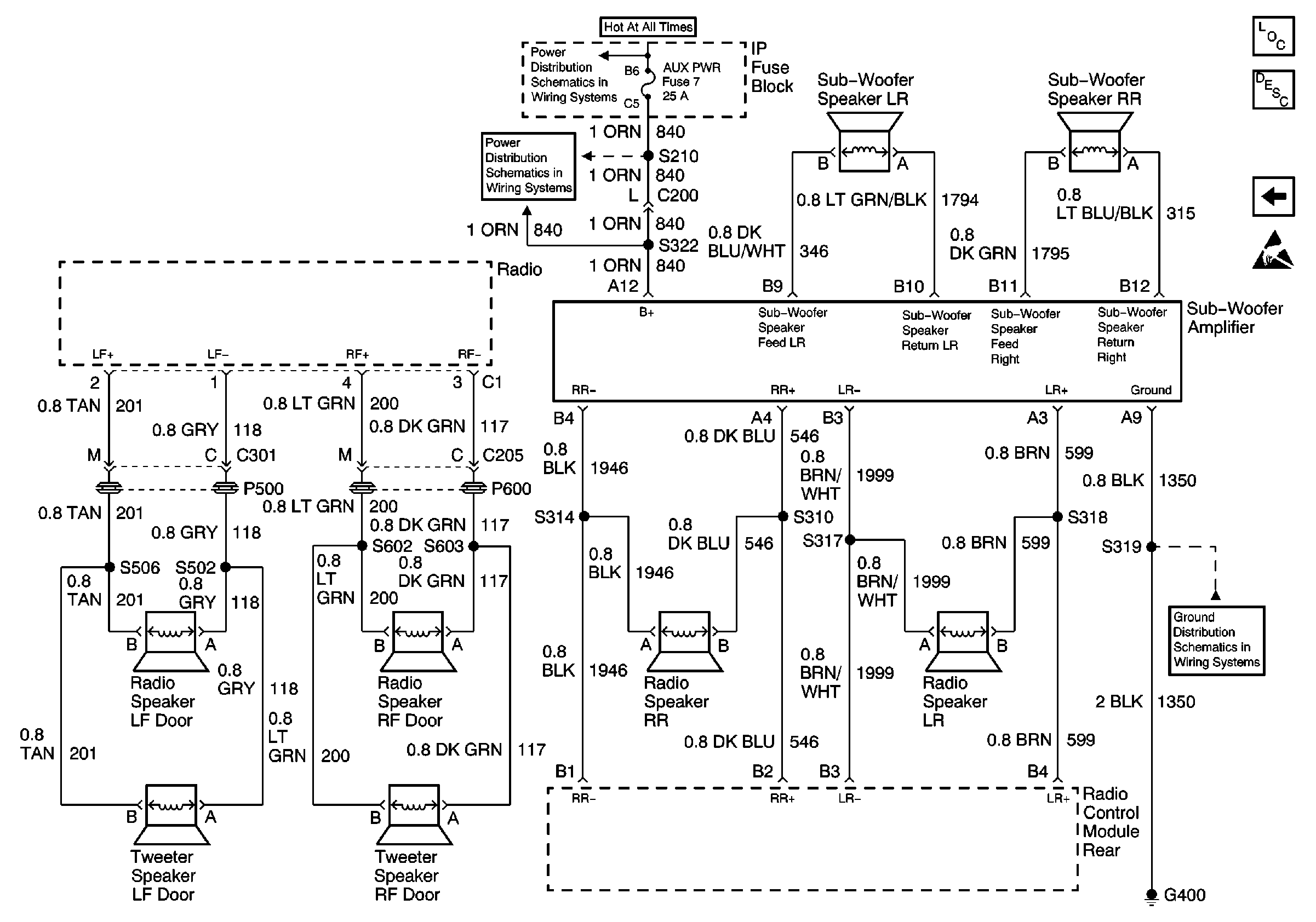
🢒 Speakers and Sub-Woofer (Premium Radio w/ Rear Control)
Speakers and Sub-Woofer (Premium Radio w/ Rear Control)
Speakers and Sub-Woofer (Premium Radio w/ Rear Control)
Entertainment Components
Radio/Audio System Circuit Description
Rear Radio Control Module (Premium Radio w/ Rear Radio Control)
Handling ESD Sensitive Parts Notice
BATT and LIGHTING Fuse
STOP/HAZ Fuse 1 and AUX PWR Fuse 7
G301, G303, G400 and G404