GM Service Manual Online
For 1990-2009 cars only
Makes
🢒
Chevrolet
🢒
2002
🢒
Astro - 2WD
🢒 Driver Info
Driver Info
Master Electrical Component List
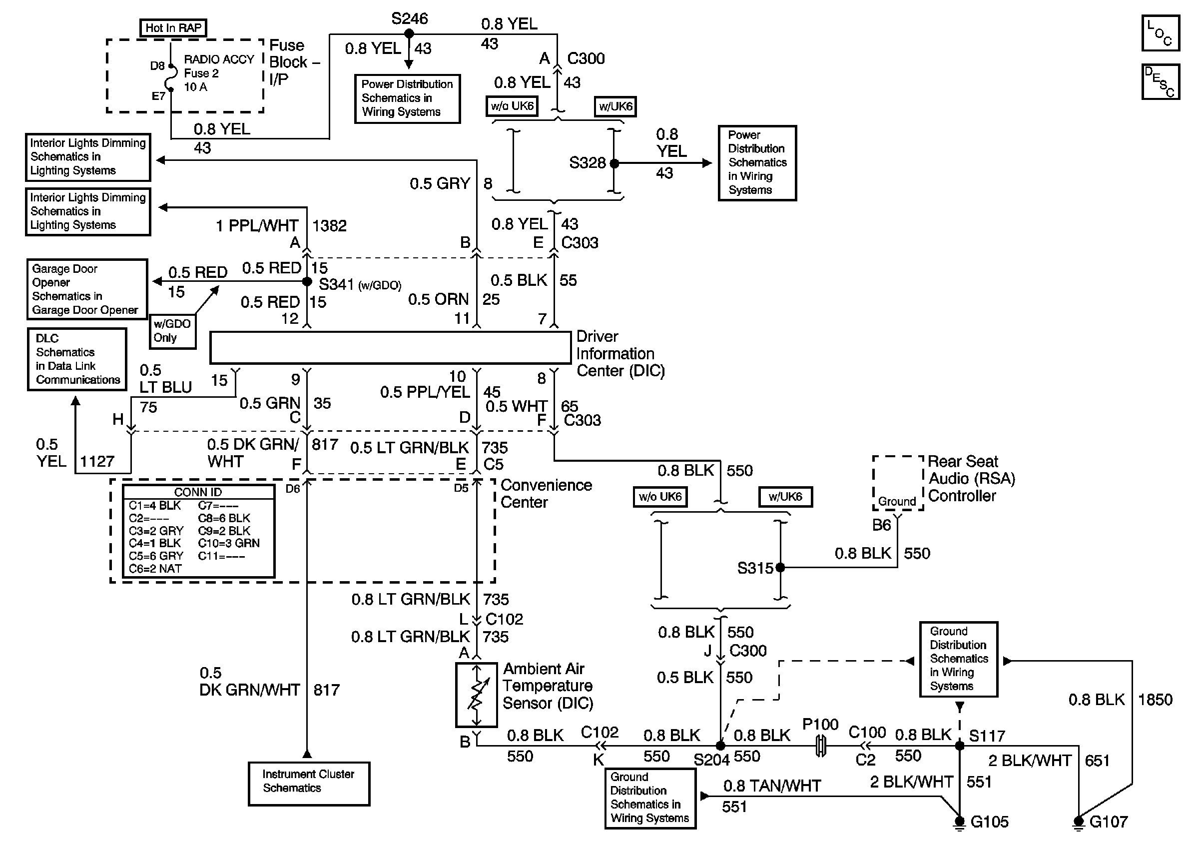
Driver Information Center (DIC) Description and Operation
Wiper, Radio Accessory, and Rear Wiper Fuses
IGN ACC and RUN
Wiper, Radio Accessory, and Rear Wiper Fuses
Overhead Console, Rear Heater and A/C Switches, and RSA
Radio, Overhead Console, and RSA
Garage Door Opener
Data Link Connector (DLC)
Gages
G105, and G107
G105, and G107