GM Service Manual Online
For 1990-2009 cars only
Makes
🢒
Chevrolet
🢒
1997
🢒
Astro - 4WD
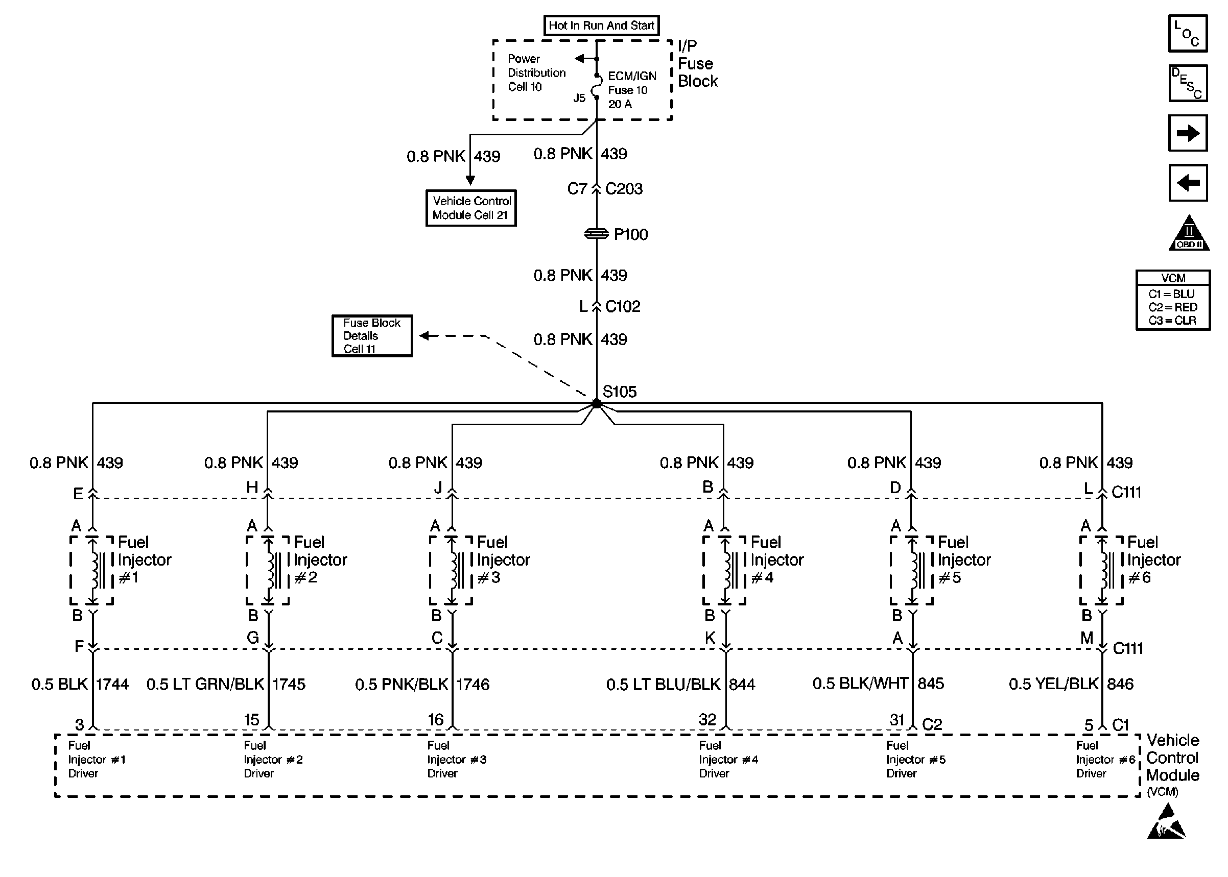
🢒 Fuel Injector Controls
Fuel Injector Controls
Fuel Injector Controls
Engine Controls Components
Vehicle Control Module VCM
Sensors
Fuel Pump Controls
OBD II Symbol Description Notice
Power And Grounding
Handling Electrostatic Discharge Sensitive Parts Notice