GM Service Manual Online
For 1990-2009 cars only
Makes
🢒
Chevrolet
🢒
1997
🢒
Astro - 4WD
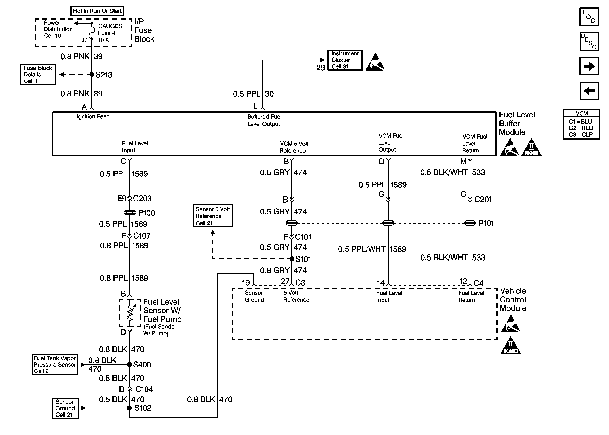
🢒 Fuel Level Sensor
Fuel Level Sensor
Fuel Level Sensor
Engine Controls Components
Vehicle Control Module VCM
Fuel Pump Controls
Ignition Controls
Sensors
Sensors
Sensors
Handling Electrostatic Discharge Sensitive Parts Notice
Handling Electrostatic Discharge Sensitive Parts Notice
OBD II Symbol Description Notice
Handling Electrostatic Discharge Sensitive Parts Notice
OBD II Symbol Description Notice