GM Service Manual Online
For 1990-2009 cars only
Makes
🢒
Chevrolet
🢒
2001
🢒
Blazer - 2WD
🢒
Body and Accessories
🢒
Data Link Communications
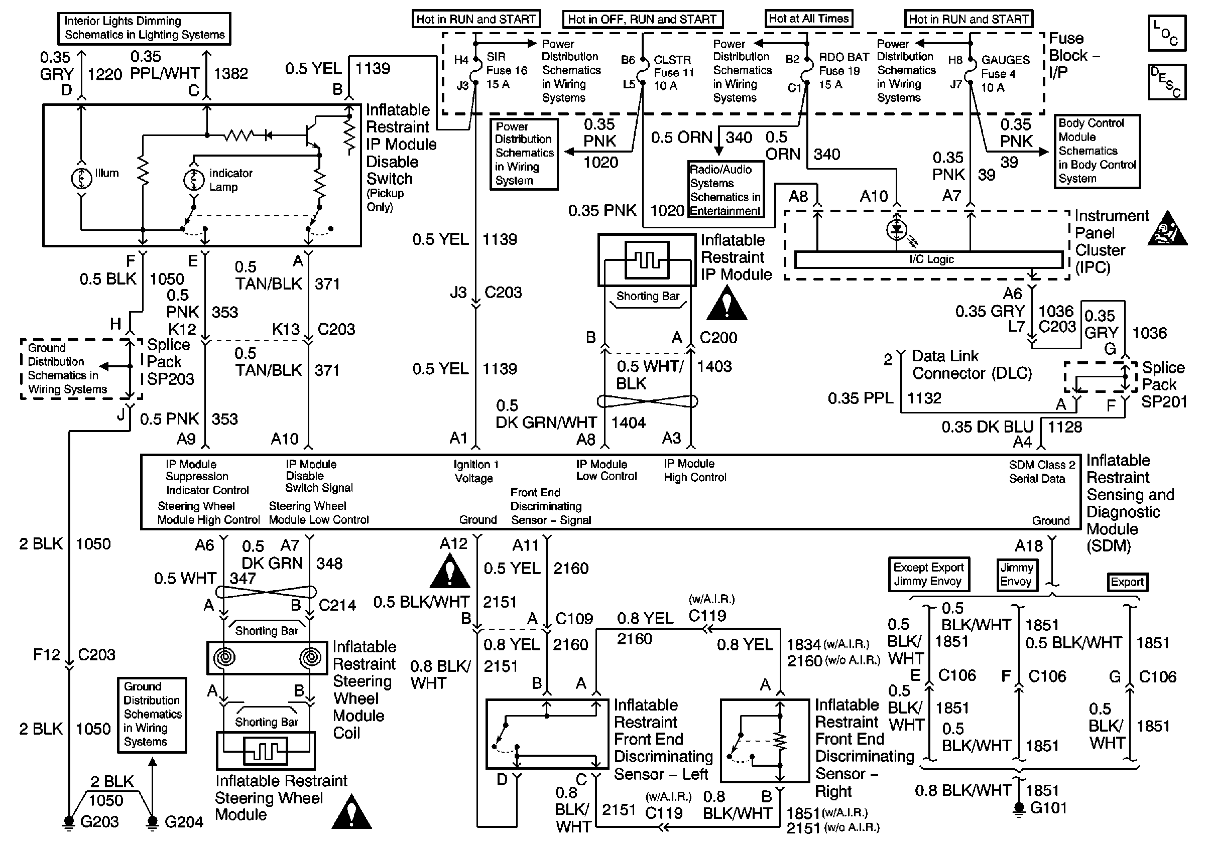
🢒 SIR Schematics
Master Electrical Component List
SIR System Description and Operation
SIR Handling Caution
G203 and G204 (Pickup)
ILLUM Fuse 12
Handling ESD Sensitive Parts Notice
Handling ESD Sensitive Parts Notice
G203 and G204 (Pickup)
Handling ESD Sensitive Parts Notice
MIR/LKS, FOG LP Fuses and DRL, Headlamp Power Relays
CRANK and CLSTR Fuses
AUX PWR, RDO BATT and HDLP SW Fuses
Power (Chevy/GMC)
MIR/LKS, FOG LP Fuses and DRL, Headlamp Power Relays
Power and Ground