GM Service Manual Online
For 1990-2009 cars only
Makes
🢒
Chevrolet
🢒
2001
🢒
Blazer - 2WD
🢒 Power (Chevy/GMC)
Power (Chevy/GMC)
Power (Chevy/GMC)
Master Electrical Component List
Radio/Audio System Description and Operation w/o CTF
Ground (Chevy/GMC)
Ign ACC, RUN and RAP Bus Bar
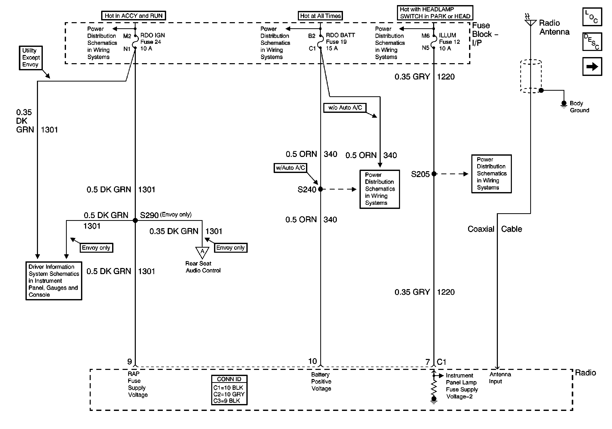
AUX PWR, RDO BATT and HDLP SW Fuses
ILLUM and PARK LP Fuses
w/o Trip Computer
Rear Seat Audio (RSA) Control (Envoy)
AUX PWR, RDO BATT and HDLP SW Fuses
ILLUM Power (Pickup Except Crewcab)