GM Service Manual Online
For 1990-2009 cars only
Makes
🢒
Chevrolet
🢒
2001
🢒
Blazer - 2WD
🢒 CLSTR and 4WD Fuses
CLSTR and 4WD Fuses
CLSTR and 4WD Fuses
Master Electrical Component List
Powertrain Control Module Description
Data Link Connector (DLC)
ECM B, ECM I and GAUGES Fuses, Ground, Generator and MIL
OBD II Symbol Description Notice
Ign ACC, RUN and RAP Bus Bar
Power and Ground
CRANK and CLSTR Fuses
Transfer Case Shift Control Switch
Power, Ground and Transfer Case Encoder Motor
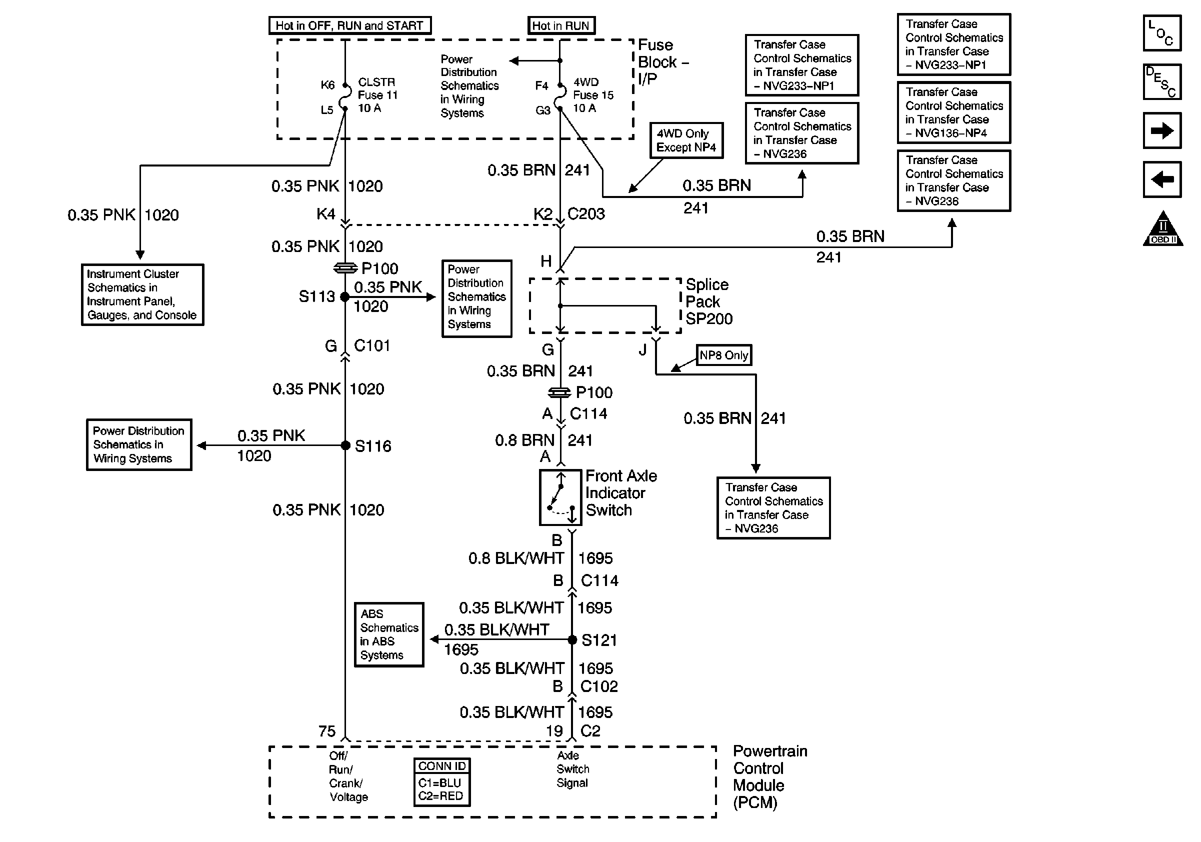
Front Axle Indicator Switch and Powertrain Control Module (PCM)
Power and Ground
Power, Ground and Transfer Case Encoder Motor
CRANK Fuse, Front Axle Indicator Switch, and Front Axle Vacuum Solenoid
CRANK and CLSTR Fuses
Class 2 Communication