GM Service Manual Online
For 1990-2009 cars only
Makes
🢒
Chevrolet
🢒
2001
🢒
Blazer - 2WD
🢒 Heated Mirrors
Heated Mirrors
Heated Mirrors
Master Electrical Component List
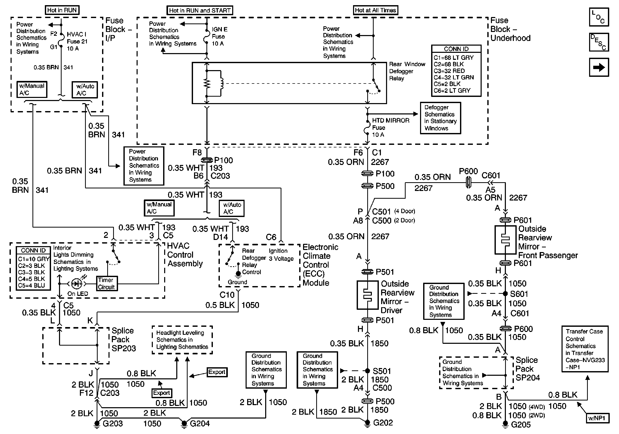
Outside Mirror Description and Operation Heated Mirrors
Outside Rear View Mirror Switch
Ign ACC, RUN and RAP Bus Bar
IGN E Fuse and A/C Compressor, Rear Defogger, DRL Relays
ECM B Fuse and Horn, Rear Defogger Relays
HVAC I Fuse
Defogger Schematics
ILLUM Fuse 12
Headlight Leveling Schematics (Export)
G203 and G204 (Utility w/ Manual A/C)
G202 (Utility and Crew Cab)
G205 (Utility and Crew Cab)
G205 (Utility and Crew Cab)
Power and Ground