GM Service Manual Online
For 1990-2009 cars only
Makes
🢒
Chevrolet
🢒
2005
🢒
Blazer - 2WD
🢒
Body
🢒
Wiring Systems
🢒 SIR Schematics
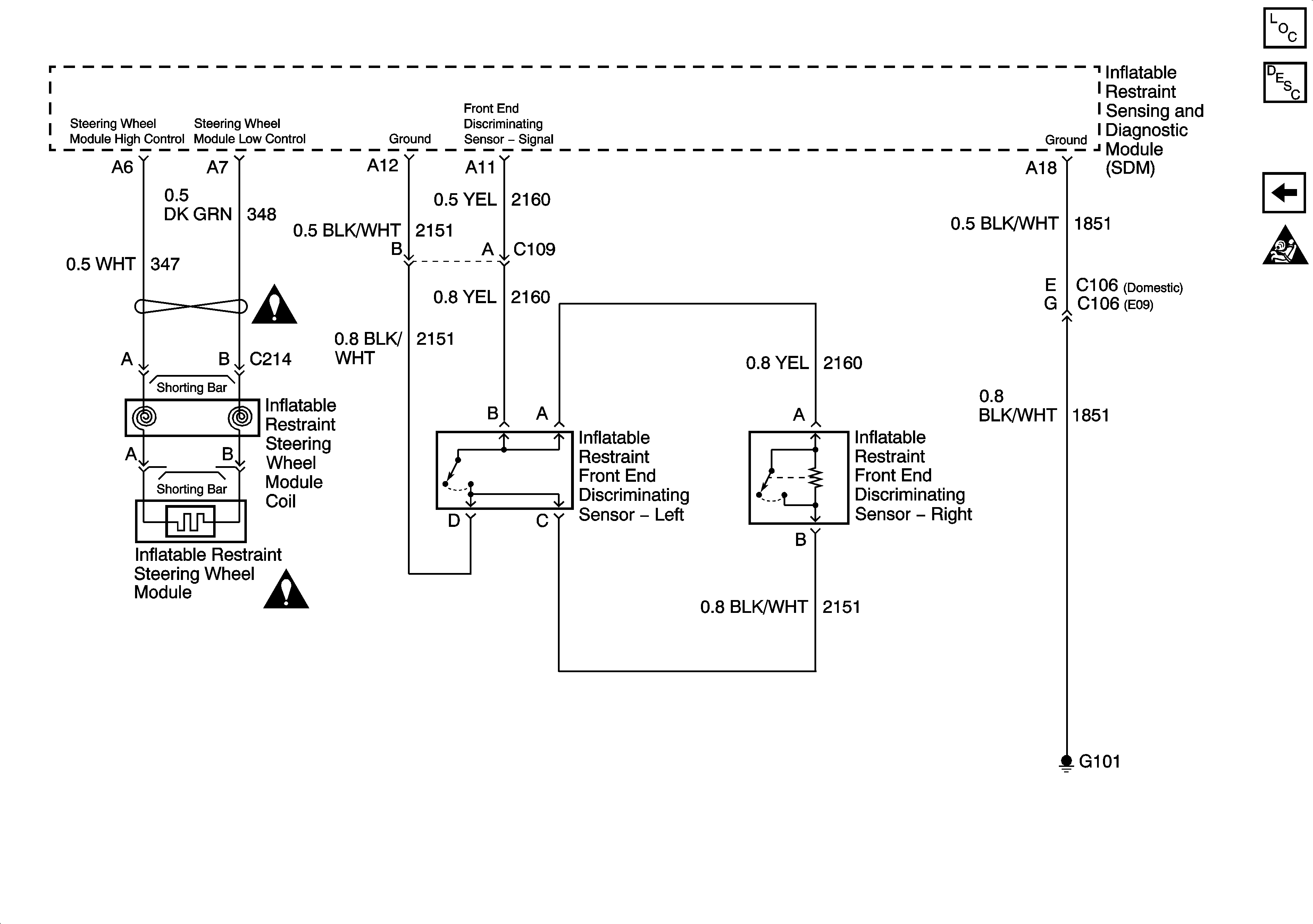
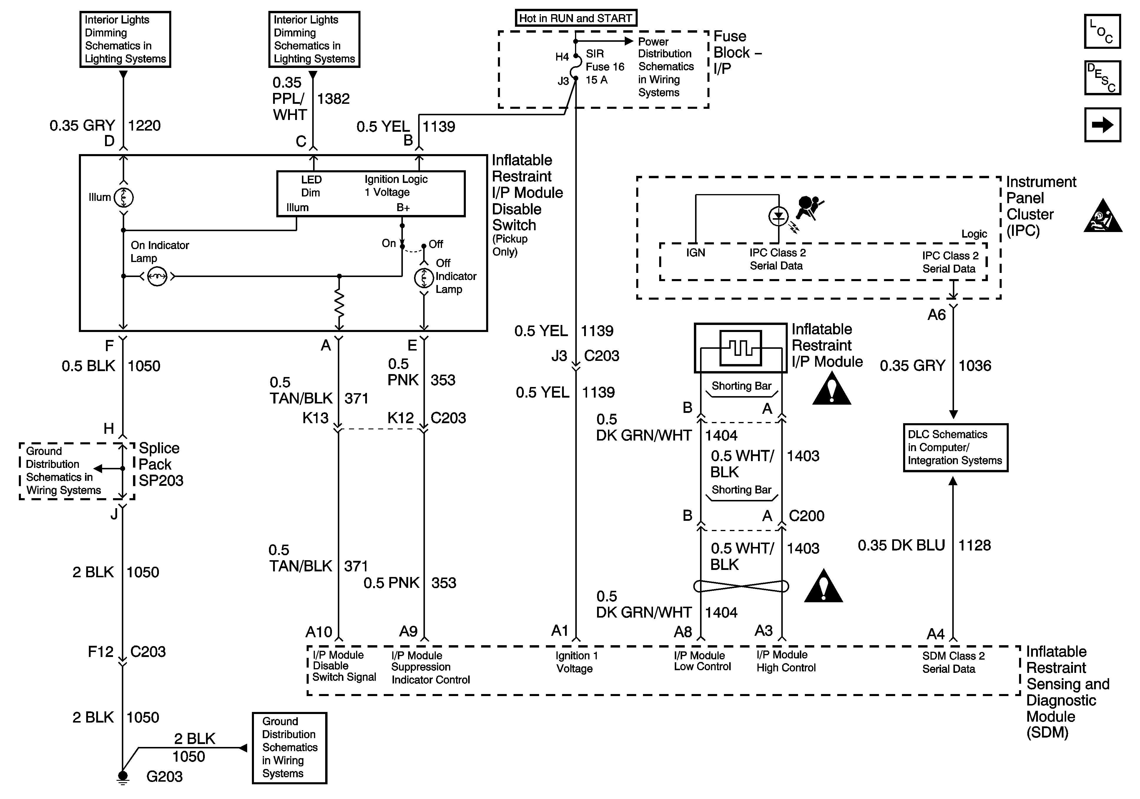
Figure
1:
Inflatable Restraint I/P Module and Disable Switch
Master Electrical Component List
SIR System Description and Operation
Inflatable Restraint Steering Wheel Module Coil and Front
SIR Caution for Zoning
ILLUM Fuse 12
LED Dimming Signal
TURN, SIR and GAUGES Fuses
G203 and G204 - Pickup
G203 and G204 - Pickup
SIR Schematic Icons
SIR Schematic Icons
Class 2 Serial Data
Figure
2:
Inflatable Restraint Steering Wheel Module Coil and Front End Discriminating Sensors
Master Electrical Component List
SIR System Description and Operation
Inflatable Restraint IP Module and Disable Switch
SIR Caution for Zoning
SIR Schematic Icons
SIR Schematic Icons