GM Service Manual Online
For 1990-2009 cars only
Makes
🢒
Chevrolet
🢒
2001
🢒
Chevy C Cab/Chassis HD (GMT 400)
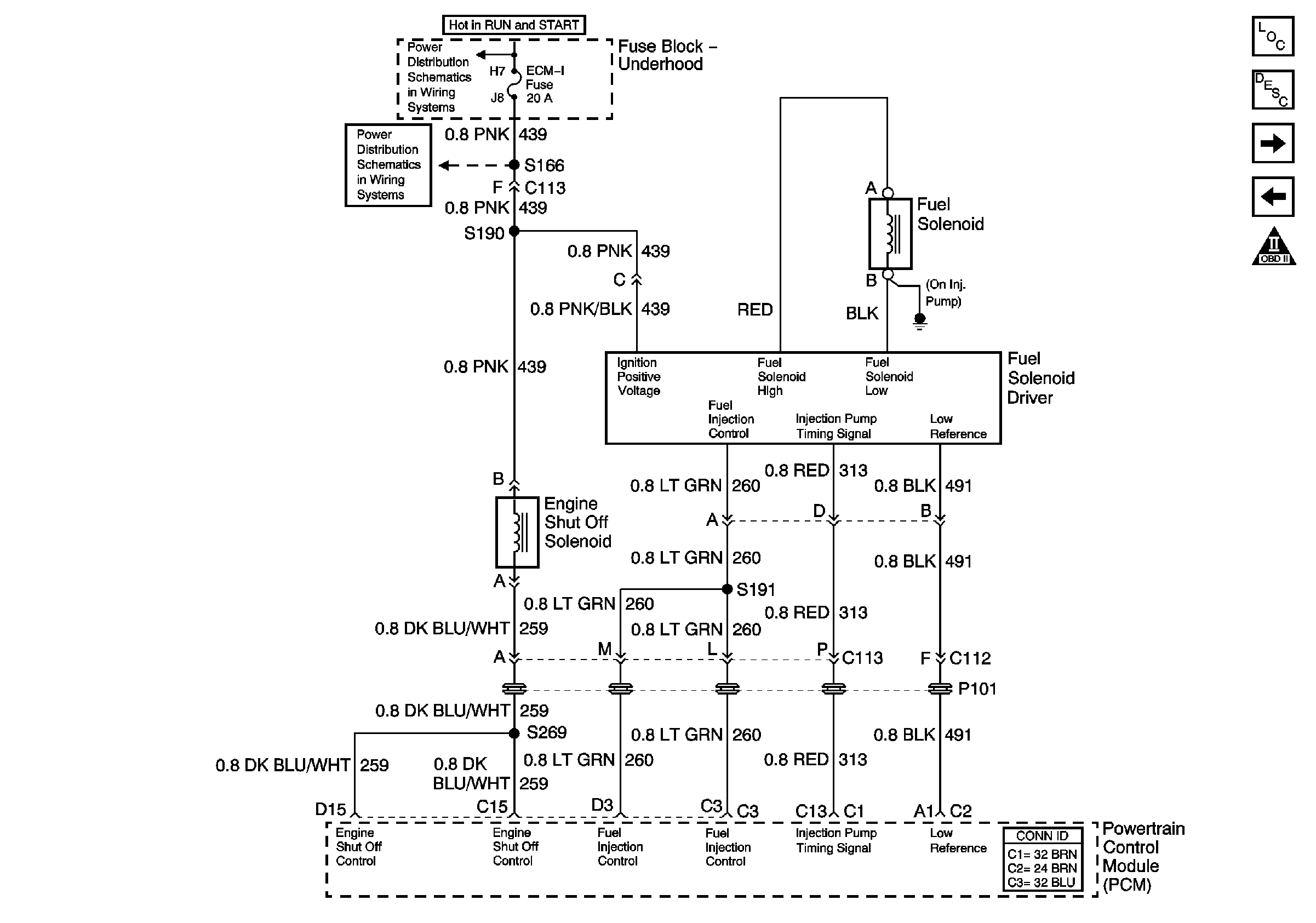
🢒 Fuel Solenoid Driver and Engine Shut Off Solenoid
Fuel Solenoid Driver and Engine Shut Off Solenoid
Fuel Solenoid Driver and Engine Shut Off Solenoid
Master Electrical Component List
Fuel System Description
Wastegate Solenoid, Boost Sensor, IAT Sensor, ECT Sensor, and PTO
Fuel Heater, Water-in-Fuel Sensor, and Fuel Temperature Sensor
OBD II Symbol Description Notice
IGN A Fuse and Ignition Switch
ENG-I and ECM-I Fuses (L65)