GM Service Manual Online
For 1990-2009 cars only
Makes
🢒
Chevrolet
🢒
2001
🢒
Chevy C Cab/Chassis HD (GMT 400)
🢒 Control Module Power and Grounding Circuits
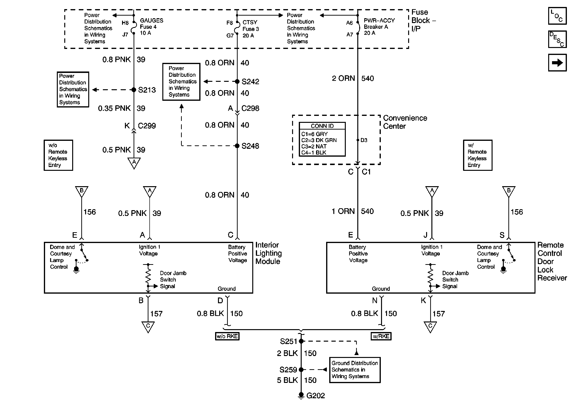
Control Module Power and Grounding Circuits
Control Module Power and Grounding Circuits
Master Electrical Component List
Interior Lighting Systems Description and Operation
Courtesy Lamps, Dome Lamp, IP Compartment Lamp Circuits
Gauges Fuse and Turn-B/U Fuse
IGN A Fuse and Ignition Switch
DRL-Fog, Security, and CTSY Fuses
Lighting and Battery Fuses
Courtesy Lamps, Dome Lamp, IP Compartment Lamp Circuits
Courtesy Lamps, Dome Lamp, IP Compartment Lamp Circuits
G202
Courtesy Lamps, Dome Lamp, IP Compartment Lamp Circuits
Courtesy Lamps, Dome Lamp, IP Compartment Lamp Circuits