GM Service Manual Online
For 1990-2009 cars only
Makes
🢒
Chevrolet
🢒
2001
🢒
Chevy C Cab/Chassis HD (GMT 400)
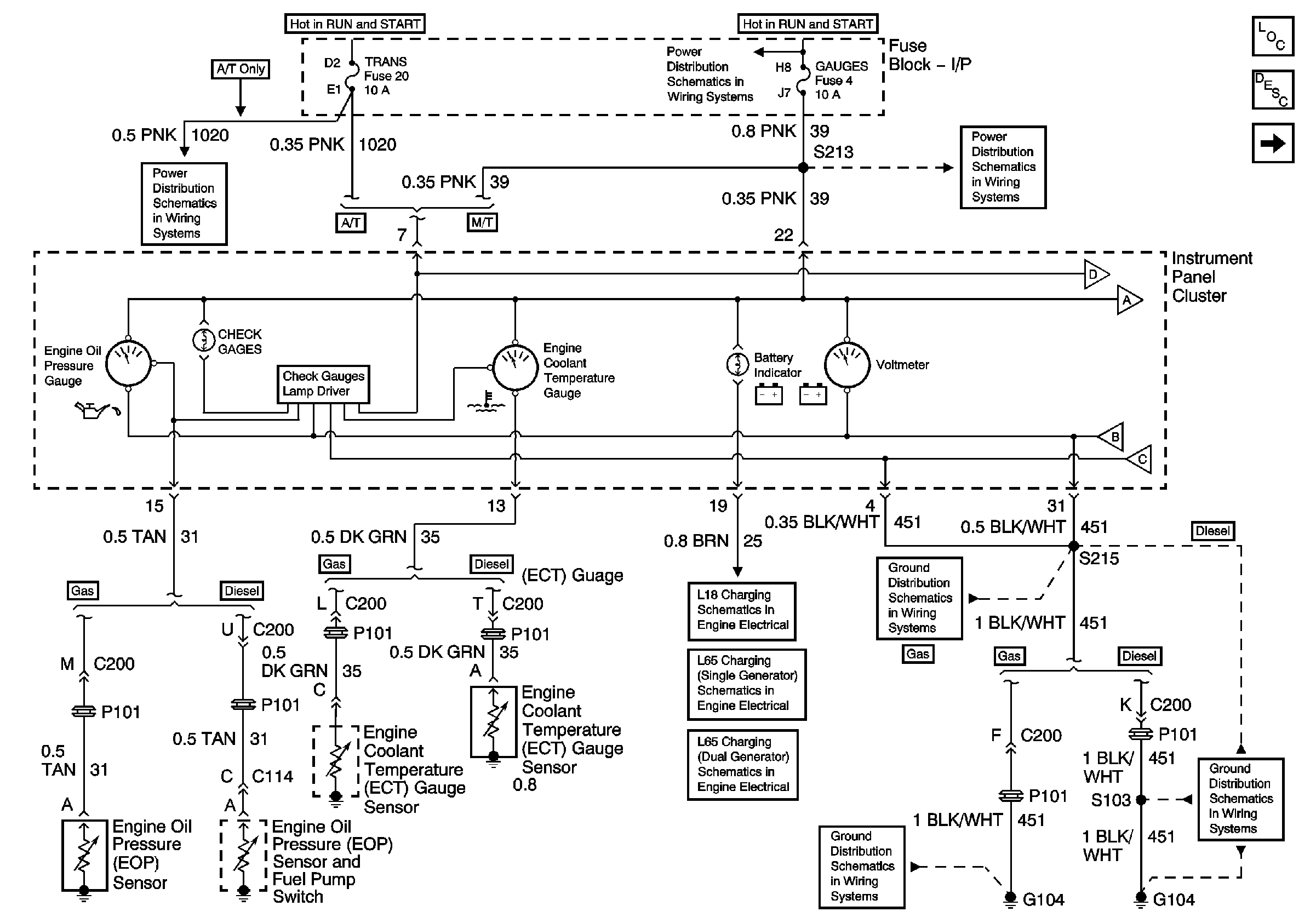
🢒 Oil Pressure, Coolant Temperature, and Voltage Gauges, Battery and Check Gauges Indicators
Oil Pressure, Coolant Temperature, and Voltage Gauges, Battery and Check Gauges Indicators
Oil Pressure, Coolant Temperature, and Voltage Gauges, Battery and Check Gauges Indicators
Master Electrical Component List
Instrument Cluster Description and Operation
Speedometer, Tachometer, and Fuel Gauge
Pwr Wdos Circuit Breaker, Wiper, Radio, Clock, and Trans Fuses
IGN A Fuse and Ignition Switch
IGN A Fuse and Ignition Switch
Gauges Fuse and Turn-B/U Fuse
Speedometer, Tachometer, and Fuel Gauge
G104, L65
G104, L18, 1 of 2, All Except HO2S Circuit
L18 Charging
L65 Charging (Single Generator)
L65 Charging (Dual Generators)