GM Service Manual Online
For 1990-2009 cars only
Makes
🢒
Chevrolet
🢒
2000
🢒
Chevy C Pickup - 2WD
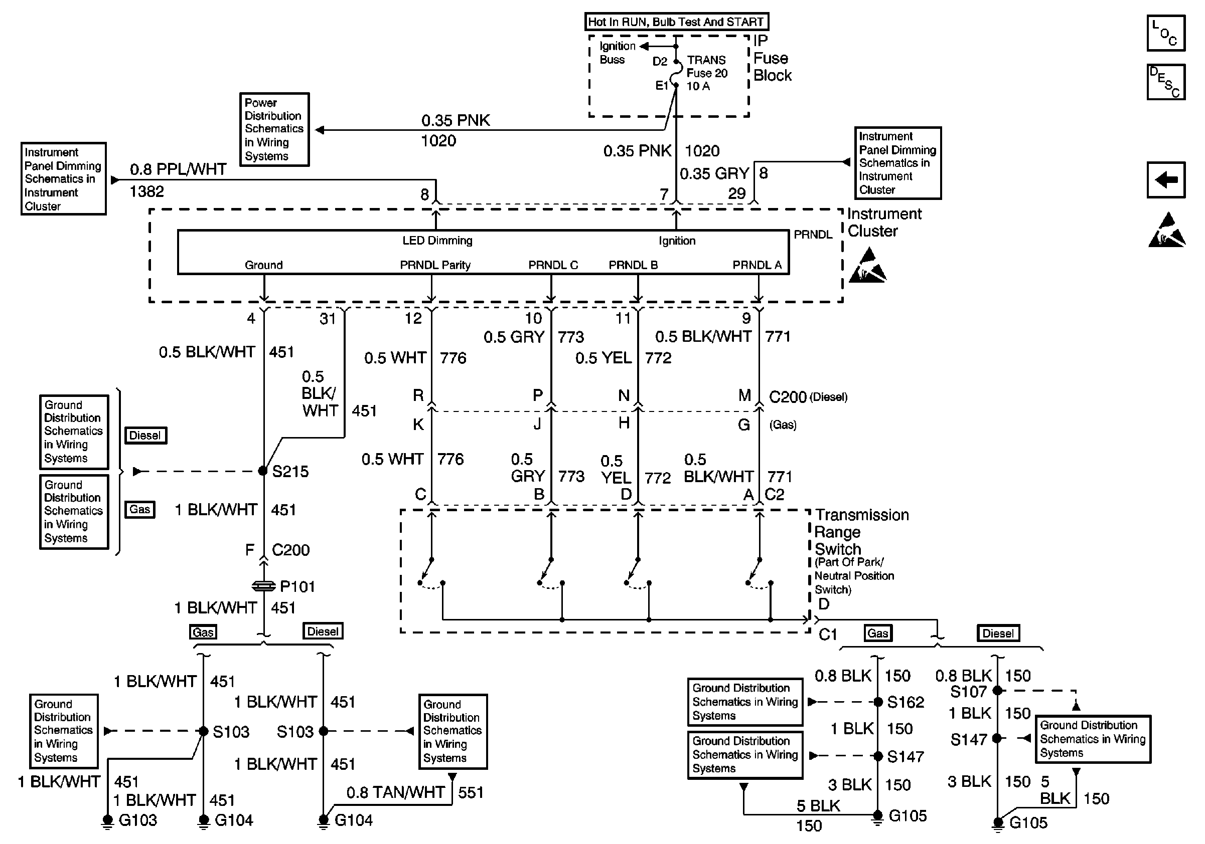
🢒 Electronic PRNDL
Electronic PRNDL
Electronic PRNDL
Instrument Cluster Components
Instrument Cluster Circuit Description
Fuel Gauge Sender(s) (Diesel)
PK LPS Fuse 9, ILLUM Fuse 14, Headlamp and Panel Dimmer Switch (2 of2)
AIR BAG, TURN B/U, CRANK, and TRANS Fuses
PK LPS Fuse 9, ILLUM Fuse 14, Headlamp and Panel Dimmer Switch (2 of2)
Handling ESD Sensitive Parts Notice
G104 Diesel
G103 and G104
G103 and G104
G104 Diesel
G105 (2 of 2)
G105 (1 of 2)
G105 (1 of 2)