GM Service Manual Online
For 1990-2009 cars only
Makes
🢒
Chevrolet
🢒
2000
🢒
Chevy C Pickup - 2WD
🢒 Fuel Gauge Sender(s) (Diesel)
Fuel Gauge Sender(s) (Diesel)
Fuel Gauge Sender(s) (Diesel)
Instrument Cluster Components
Instrument Cluster Circuit Description
Electronic PRNDL
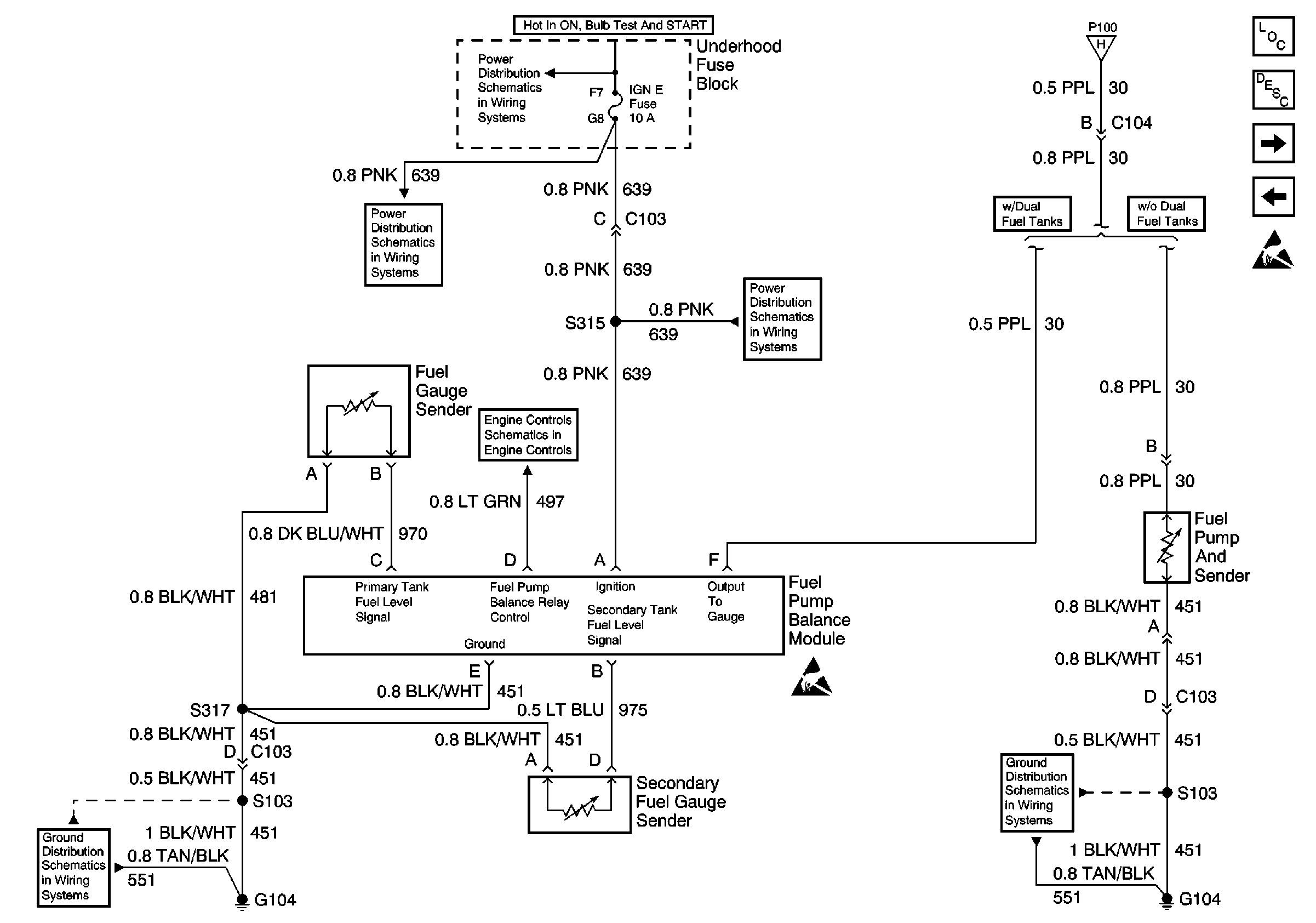
Fuel Gauge Sender (Dual Tank, Gas)
IGN E Fuse
Gauges
IGN E Fuse
G103 and G104
Handling ESD Sensitive Parts Notice
G103 and G104