GM Service Manual Online
For 1990-2009 cars only
Makes
🢒
Chevrolet
🢒
2000
🢒
Chevy C Pickup - 2WD
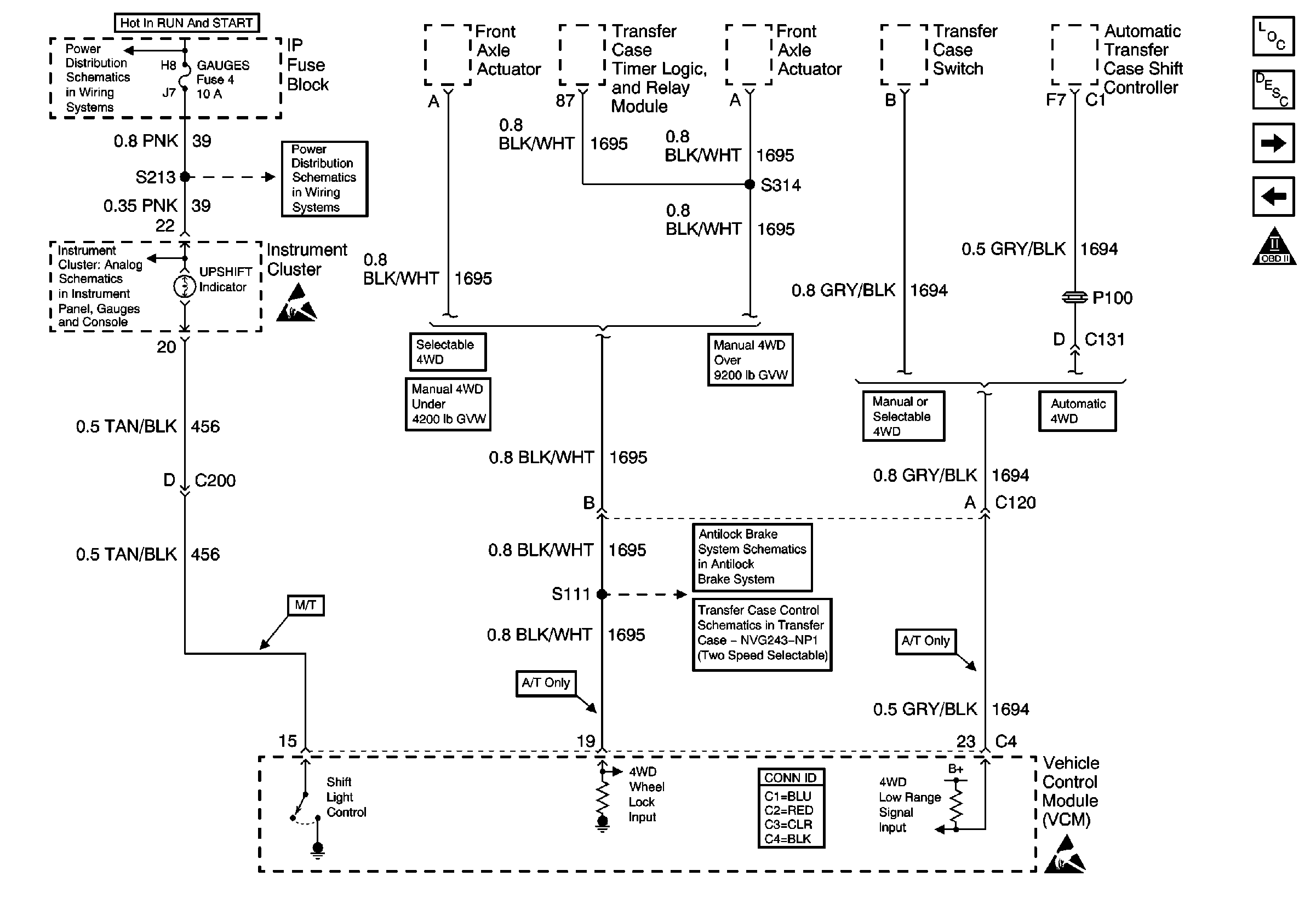
🢒 Transfer Case Interface and Upshift Indicator
Transfer Case Interface and Upshift Indicator
Transfer Case Interface and Upshift Indicator
Engine Controls Components
4L60-E Shift Solenoids, TCC/Stoplamps Switch
EVAP and EGR Controls, Fuel Tank Pressure Sensor
OBD II Symbol Description Notice
GAUGES Fuse
IGN A Fuse and Ignition Switch
Gauges
Indicator Control and Wheel Speed Sensors
Front Axle Actuator Circuits
Handling ESD Sensitive Parts Notice
Handling ESD Sensitive Parts Notice